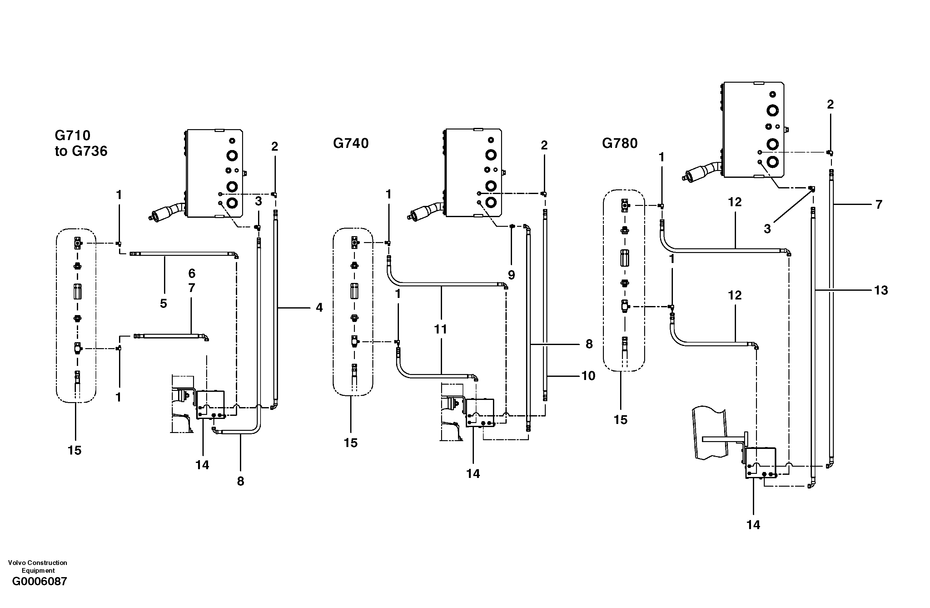
Запчасти Volvo G700 MODELS S/N 33000 - 8310 Secondary steering circuit

Схема запчастей Volvo G700 MODELS S/N 33000 - - 8310 Secondary steering circuit
FIT
1:1
100%

Артикул

Название

Примечание

Количество

1

CH 112B-06

Elbow

1шт.

1

CH 112B-06

Elbow

1шт.

10

CH 78221X16

Hose assembly

MODEL G740

1шт.

11

CH 78220X26

Hose assembly

MODEL G740

1шт.

11

CH 78220X26

Hose assembly

MODEL G740

1шт.

12

CH 78220X28

Hose assembly

MODEL G780

1шт.

13

CH 78216X24

Hose assembly

MODEL G780

1шт.

2

CH 111B-0608

Elbow

1шт.

2

CH 111B-0608

Elbow

1шт.

3

CH 111B-0808

Elbow nipple

MODEL G710 - G736, G780

1шт.

3

CH 111B-0808

Elbow nipple

MODEL G710 - G736, G780

1шт.

4

CH 78220X16

Hose assembly

MODEL G710 - G736

1шт.

5

CH 78220X29

Hose assembly

MODEL G710 - G736

1шт.

6

CH 78220X18

Hose assembly

MODEL G710 - G736

1шт.

6

CH 78220X18

Hose assembly

MODEL G710 - G736

1шт.

7

CH 78200X24

Hose assembly

MODEL G710, G716, G780

1шт.

8

CH 78216X14

Hose assembly

MODEL G710 - G740

1шт.

8

CH 78216X14

Hose assembly

MODEL G710 - G740

1шт.

9

CH 111E-0808

Соединитель

MODEL G740

1шт.

Выбрано товаров: 19