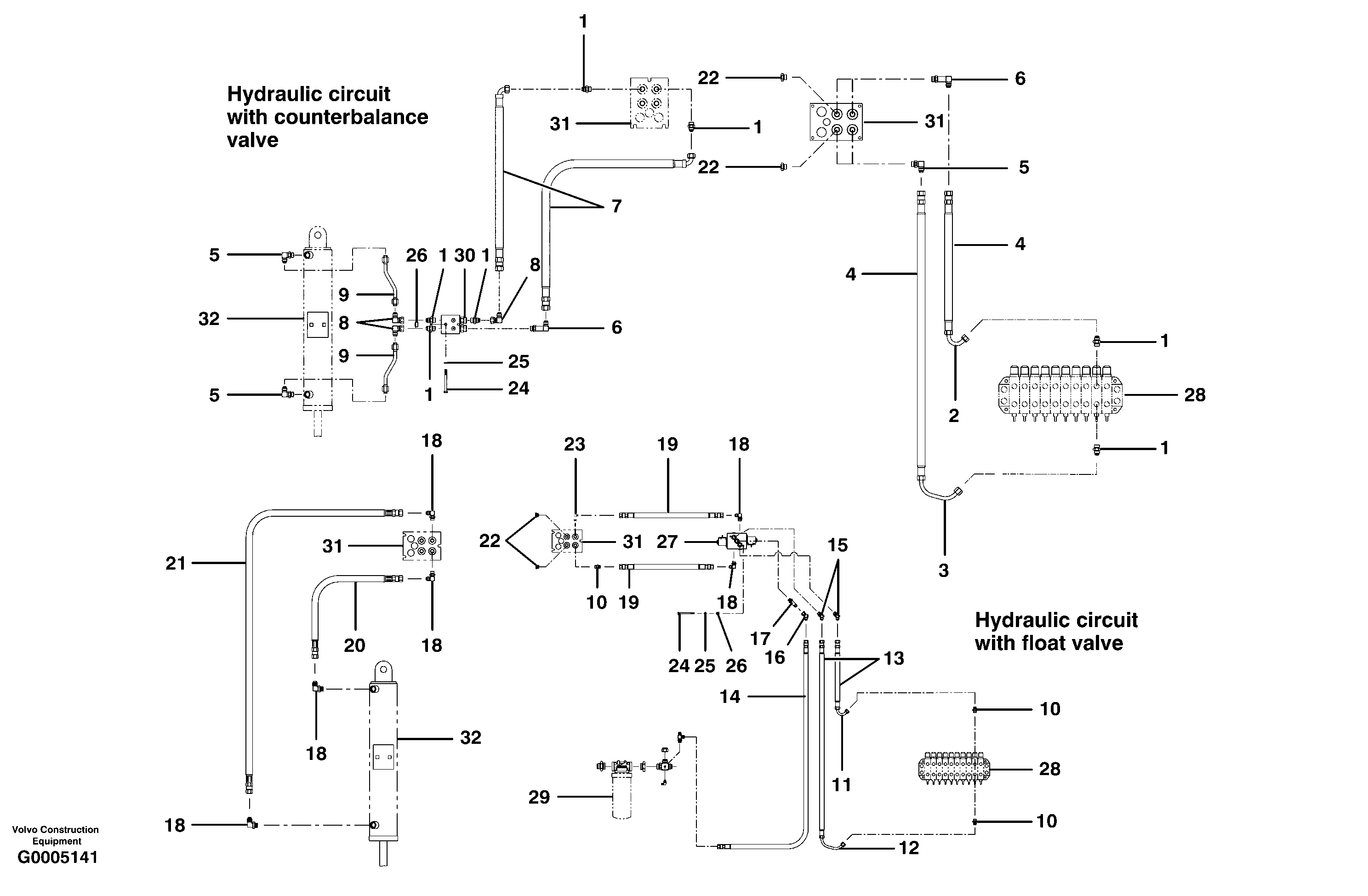
Запчасти Volvo G700 MODELS S/N 33000 - 66074 Scarifer hydraulic circuit

Схема запчастей Volvo G700 MODELS S/N 33000 - - 66074 Scarifer hydraulic circuit
FIT
1:1
100%

Артикул

Название

Примечание

Количество

1

CH 111E-0808

Соединитель

1шт.

10

CH 111E-0808

Соединитель

1шт.

11

VOE 12725309

Трубка

1шт.

11

VOE 12725309

Трубка

1шт.

12

VOE 12725310

Трубка

1шт.

12

VOE 12725310

Трубка

1шт.

13

CH 78192X185

Hose assembly

1шт.

14

CH 9313X218

Hose assembly

1шт.

15

CH 111A-0808

Elbow

1шт.

15

CH 111A-0808

Elbow

1шт.

16

CH 112A-0808

Соединитель

1шт.

17

CH 111F-0808

Nipple

1шт.

17

CH 111F-0808

Nipple

1шт.

18

CH 111B-0808

Elbow nipple

1шт.

18

CH 111B-0808

Elbow nipple

1шт.

19

CH 74106X22

Hose assembly

1шт.

2

VOE 12725309

Трубка

1шт.

2

VOE 12725309

Трубка

1шт.

20

CH 78192X12

Hose assembly

1шт.

21

CH 78192X30

Hose assembly

1шт.

21

CH 78192X30

Hose assembly

1шт.

22

CH 111H-08

Пробка (заглушка)

1шт.

23

CH 111Q-0808

Elbow nipple

1шт.

23

CH 111Q-0808

Elbow nipple

1шт.

24

CH 50A-0528ZI

Винт шестигранник

1шт.

24

CH 50A-0528ZI

Винт шестигранник

1шт.

25

VOE 12727853

Шайба

1шт.

26

CH 38A-0502

Cage nut

1шт.

26

CH 38A-0502

Cage nut

1шт.

3

VOE 12725310

Трубка

1шт.

3

VOE 12725310

Трубка

1шт.

4

CH 78192X185

Hose assembly

1шт.

5

CH 111B-0808

Elbow nipple

1шт.

5

CH 111B-0808

Elbow nipple

1шт.

6

CH 111Q-0808

Elbow nipple

1шт.

6

CH 111Q-0808

Elbow nipple

1шт.

7

CH 78193X25

Hose assembly

1шт.

7

CH 78193X25

Hose assembly

1шт.

8

CH 112B-08

Elbow

1шт.

8

CH 112B-08

Elbow

1шт.

9

CH 405088

Трубка

1шт.

Выбрано товаров: 41