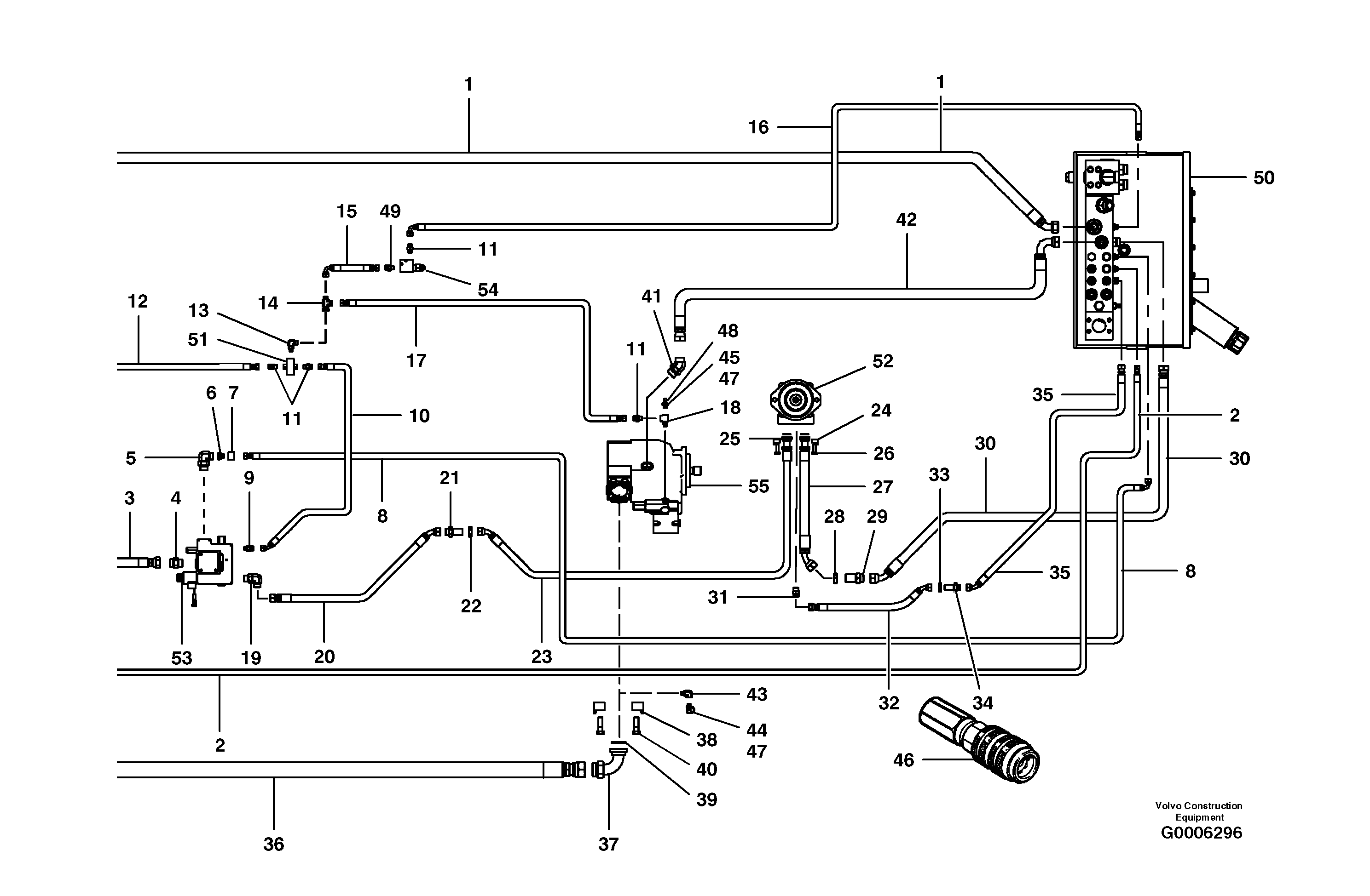
Запчасти Volvo G700B MODELS S/N 35000 - 39207 Main hydraulic ciruit - AWD - rear

Схема запчастей Volvo G700B MODELS S/N 35000 - - 39207 Main hydraulic ciruit - AWD - rear
FIT
1:1
100%

Артикул

Название

Примечание

Количество

1

VOE 12727376

Шланг

Tank return

1шт.

1

VOE 12727376

Шланг

Tank return

1шт.

10

VOE 12724340

Шланг

1шт.

11

VOE 935085

Nipple

1шт.

11

VOE 935085

Nipple

1шт.

12

VOE 12724337

Шланг

Load sense to shuttle

1шт.

12

VOE 12724337

Шланг

Load sense to shuttle

1шт.

13

VOE 935068

Elbow nipple

1шт.

13

VOE 935068

Elbow nipple

1шт.

14

VOE 13933936

T-nipple

1шт.

14

VOE 13933936

T-nipple

1шт.

15

VOE 12727575

Шланг

1шт.

16

VOE 12725703

Hose assembly

1шт.

17

VOE 12729939

Шланг

1шт.

18

VOE 12730483

T-nipple

1шт.

19

VOE 935077

Elbow nipple

1шт.

19

VOE 935077

Elbow nipple

1шт.

2

VOE 12726656

Шланг

1шт.

2

VOE 12726656

Шланг

1шт.

20

VOE 12726660

Hose assembly

MODEL G726B

1шт.

20

VOE 12726660

Hose assembly

MODEL G726B

1шт.

20

VOE 12730866

Hose assembly

MODEL G746B

1шт.

21

VOE 13933961

Nipple

1шт.

21

VOE 13933961

Nipple

1шт.

22

VOE 13933962

Lock nut

1шт.

22

VOE 13933962

Lock nut

1шт.

23

VOE 12726598

Hose assembly

1шт.

24

VOE 926356

Flange Half

1шт.

24

VOE 926356

Flange Half

1шт.

25

VOE 948699

Кольцо уплотнительное (О-кольцо)

1шт.

25

VOE 948699

Кольцо уплотнительное (О-кольцо)

1шт.

26

VOE 983272

Винт шестигранник

1шт.

26

VOE 983272

Винт шестигранник

1шт.

27

VOE 12726676

Hose assembly

1шт.

28

VOE 935286

Lock nut

1шт.

28

VOE 935286

Lock nut

1шт.

29

VOE 935285

Nipple

1шт.

29

VOE 935285

Nipple

1шт.

3

VOE 12726654

Hose assembly

1шт.

30

VOE 12726604

Hose assembly

MODEL G726B

1шт.

30

VOE 12730057

Шланг

MODEL G746B

1шт.

30

VOE 12730057

Шланг

MODEL G746B

1шт.

31

VOE 13933853

Nipple

1шт.

31

VOE 13933853

Nipple

1шт.

32

VOE 12726599

Hose assembly

1шт.

33

VOE 13933867

Lock nut

1шт.

33

VOE 13933867

Lock nut

1шт.

34

VOE 13933922

Nipple

1шт.

34

VOE 13933922

Nipple

1шт.

35

VOE 12726600

Hose assembly

MODEL G726B

1шт.

35

VOE 12730868

Hose assembly

MODEL G746B

1шт.

36

VOE 12724345

Hose assembly

Pump pressure

1шт.

37

VOE 12725668

Elbow nipple

1шт.

38

VOE 931659

Flange Half

1шт.

38

VOE 931659

Flange Half

1шт.

39

VOE 949239

Кольцо уплотнительное (О-кольцо)

1шт.

39

VOE 949239

Кольцо уплотнительное (О-кольцо)

1шт.

4

VOE 13933862

Nipple

1шт.

4

VOE 13933862

Nipple

1шт.

40

CH 350A-16055ZI

Винт шестигранник

1шт.

41

VOE 935013

Elbow nipple

1шт.

41

VOE 935013

Elbow nipple

1шт.

42

VOE 12725707

Hose assembly

1шт.

43

VOE 12730476

Elbow nipple

1шт.

43

VOE 12730476

Elbow nipple

1шт.

44

CH 97712

Nipple

1шт.

44

CH 97712

Nipple

1шт.

45

CH 97713

Testing Nipple

1шт.

45

CH 97713

Testing Nipple

1шт.

46

CH 97714

Testing Nipple

1шт.

46

CH 97714

Testing Nipple

1шт.

47

CH 97744

Dust Cap

1шт.

47

CH 97744

Dust Cap

1шт.

48

VOE 12731237

Elbow nipple

1шт.

49

VOE 935640

Elbow nipple

1шт.

49

VOE 935640

Elbow nipple

1шт.

5

VOE 935033

Elbow nipple

1шт.

5

VOE 935033

Elbow nipple

1шт.

6

VOE 935421

Reduction Nipple

1шт.

6

VOE 935421

Reduction Nipple

1шт.

7

VOE 935332

Fitting Nut

1шт.

7

VOE 935332

Fitting Nut

1шт.

8

VOE 12725665

Hose assembly

1шт.

9

VOE 935084

Nipple

1шт.

9

VOE 935084

Nipple

1шт.

Выбрано товаров: 85