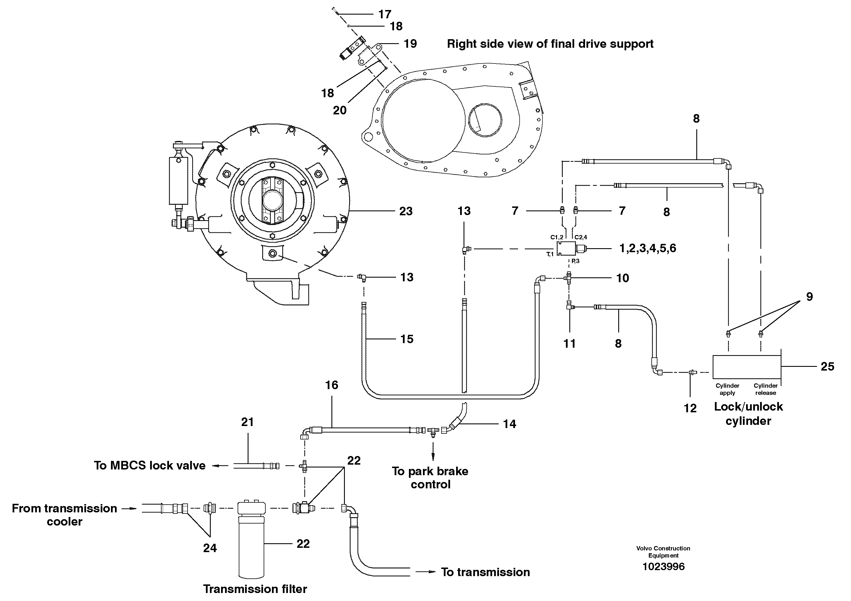
Запчасти Volvo G700B MODELS S/N 35000 - 37877 Differential hydraulic circuit

Схема запчастей Volvo G700B MODELS S/N 35000 - - 37877 Differential hydraulic circuit
FIT
1:1
100%

Артикул

Название

Примечание

Количество

CH 63121

Sealing Kit

1 per, for 58741, INCL

1шт.

VOE 12740617

Комплект колец уплотнительных

o ring kit for 66125

1шт.

1

CH 58741

Встроенный клапан в сборе

CPL, INCL 2 - 6

1шт.

1

CH 58741

Встроенный клапан в сборе

CPL, INCL 2 - 6

1шт.

10

CH 111D-0606

Tee

1шт.

11

CH 112B-06

Elbow

1шт.

11

CH 112B-06

Elbow

1шт.

12

CH 110G-0604

Соединитель

1шт.

13

CH 111B-0606

Elbow

1шт.

13

CH 111B-0606

Elbow

1шт.

14

VOE 12742239

Рукав высокого давления (РВД)

1шт.

15

VOE 12742240

Hose assembly

1шт.

16

CH 78220X28

Hose assembly

1шт.

17

CH 50A-0414ZI

Винт шестигранник

1шт.

17

CH 50A-0414ZI

Винт шестигранник

1шт.

18

VOE 983380

Шайба

1шт.

19

VOE 12742184

Кронштейн

1шт.

2

CH 66126

Cartridge

INCL 3, 4

1шт.

20

CH 30A-04ZI

Hexagon nut

1шт.

20

CH 30A-04ZI

Hexagon nut

1шт.

3

CH 12A-020

Кольцо уплотнительное (О-кольцо)

1шт.

3

CH 12A-020

Кольцо уплотнительное (О-кольцо)

1шт.

4

CH 68218

Hexagon nut

1шт.

4

CH 68218

Hexagon nut

1шт.

5

CH 66125

Соленоид (электромагнитная катушка)

1шт.

5

CH 66125

Соленоид (электромагнитная катушка)

1шт.

6

CH 66127

Valve body

1шт.

6

CH 66127

Valve body

1шт.

7

CH 111E-0606

Соединитель

1шт.

8

CH 78220X18

Hose assembly

1шт.

8

CH 78220X18

Hose assembly

1шт.

9

CH 110G-0602

Соединитель

1шт.

Выбрано товаров: 32