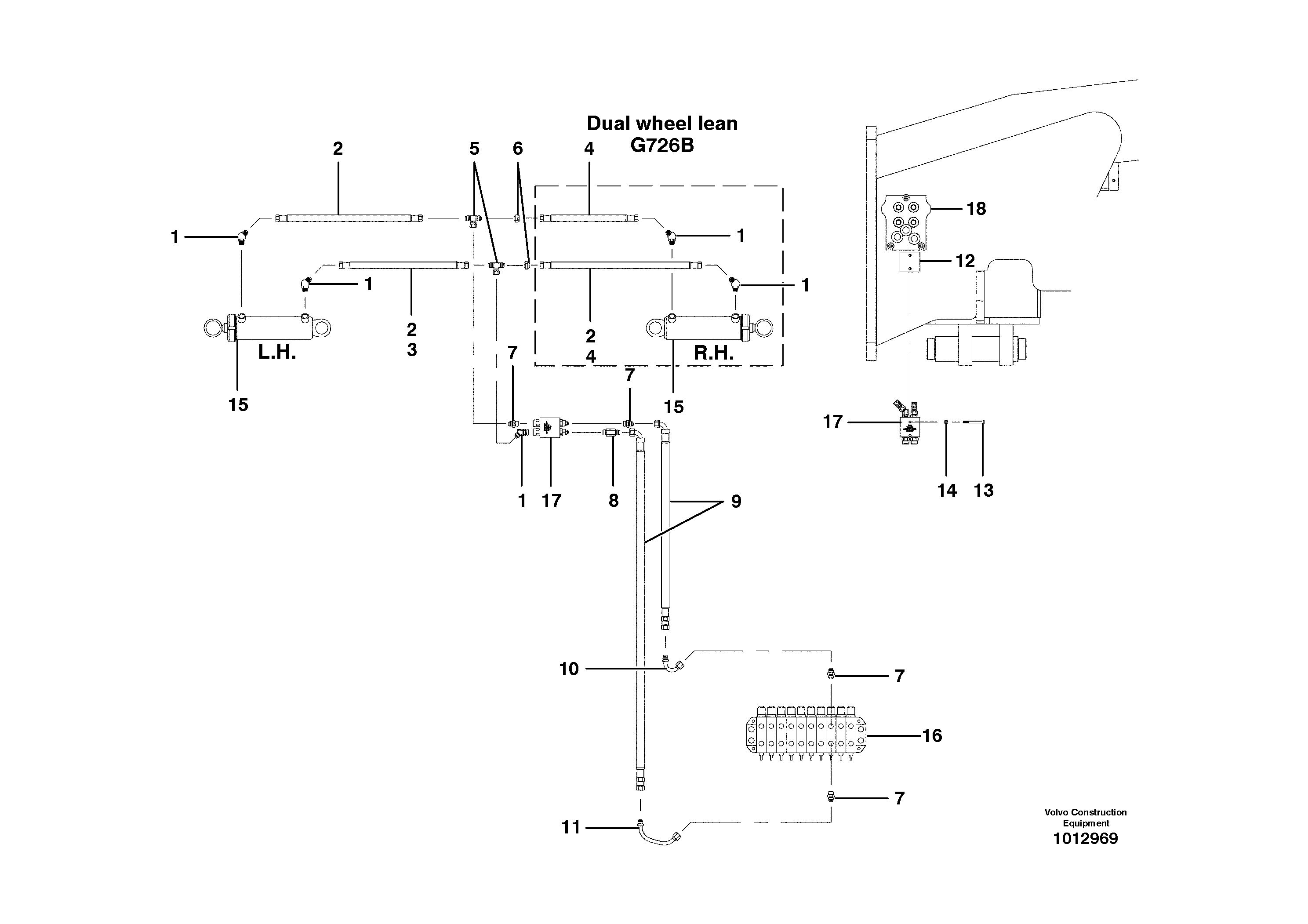
Запчасти Volvo G700B MODELS S/N 35000 - 18395 Wheel lean circuit

Схема запчастей Volvo G700B MODELS S/N 35000 - - 18395 Wheel lean circuit
FIT
1:1
100%

Артикул

Название

Примечание

Количество

1

CH 111A-0808

Elbow

MODEL G710B, G720B

1шт.

1

CH 111A-0808

Elbow

MODEL G710B, G720B

1шт.

1

CH 111A-0808

Elbow

MODEL G726B - G780B

1шт.

1

CH 111A-0808

Elbow

MODEL G726B - G780B

1шт.

10

VOE 12725309

Трубка

1шт.

10

VOE 12725309

Трубка

1шт.

11

VOE 12725310

Трубка

1шт.

11

VOE 12725310

Трубка

1шт.

12

CH 403038

Mounting Plate

1шт.

13

CH 50A-0524ZI

Винт шестигранник

1шт.

14

VOE 983334

Шайба

1шт.

14

VOE 983334

Шайба

1шт.

2

CH 74429X38

Шланг

1шт.

3

CH 74429X33

Hose assembly

MODEL G710B - G740B

1шт.

4

CH 74429X42

Шланг

MODEL G780B

1шт.

4

CH 74429X42

Шланг

MODEL G726B - G740B

1шт.

5

CH 112D-08

Tee

1шт.

6

CH 110E-06

Cap Plug

MODEL G710B, G720B

1шт.

6

CH 110E-06

Cap Plug

MODEL G710B, G720B

1шт.

7

CH 111E-0808

Соединитель

1шт.

8

CH 111F-0808

Nipple

1шт.

8

CH 111F-0808

Nipple

1шт.

9

CH 78193X185

Шланг

1шт.

Выбрано товаров: 23