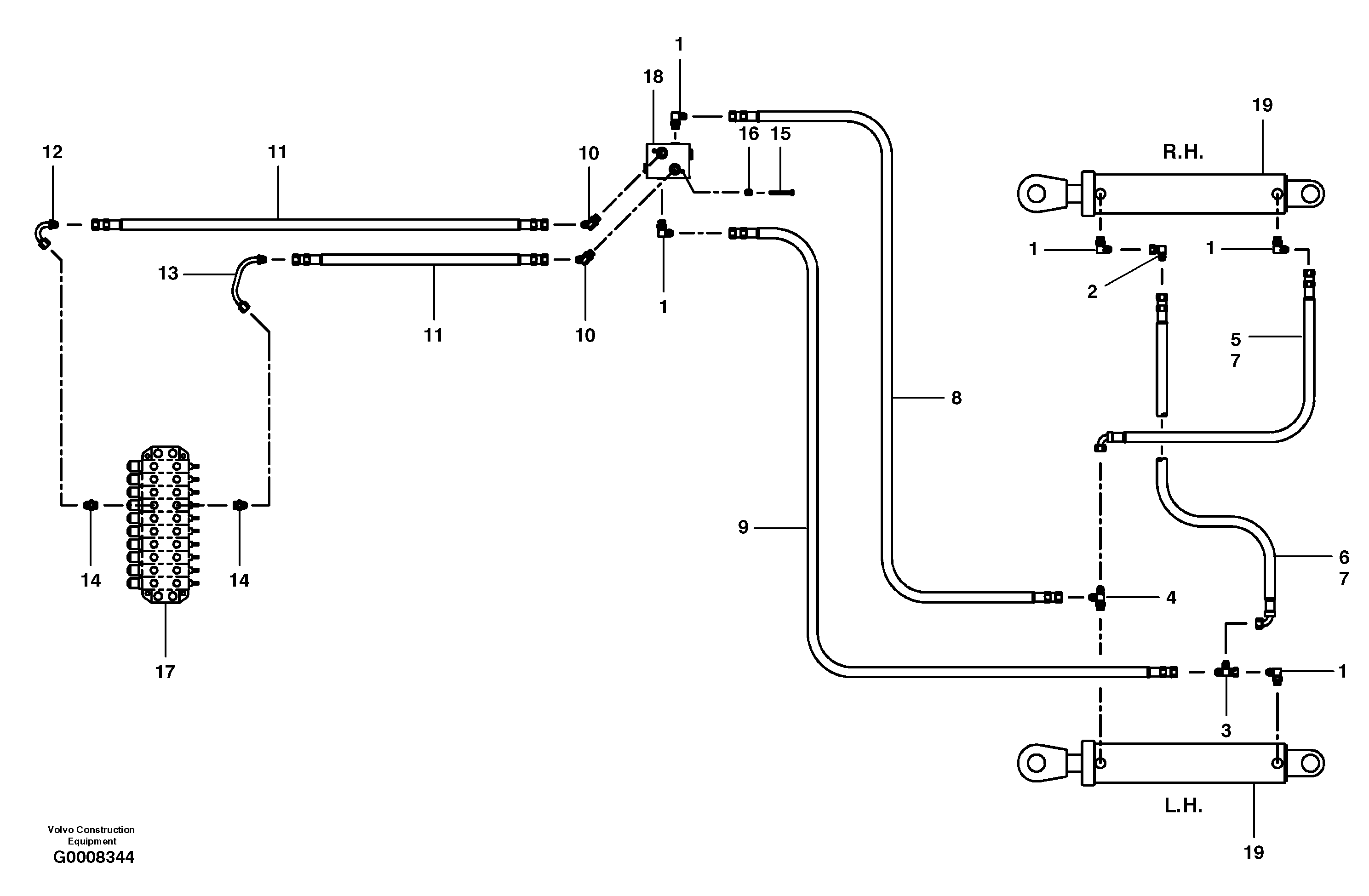
Запчасти Volvo G700B MODELS S/N 35000 - 18405 Articulation hydraulic circuit

Схема запчастей Volvo G700B MODELS S/N 35000 - - 18405 Articulation hydraulic circuit
FIT
1:1
100%

Артикул

Название

Примечание

Количество

1

CH 111B-0808

Elbow nipple

1шт.

1

CH 111B-0808

Elbow nipple

1шт.

10

CH 111A-0808

Elbow

1шт.

10

CH 111A-0808

Elbow

1шт.

11

CH 78192X72

Hose assembly

1шт.

12

VOE 12725309

Трубка

1шт.

12

VOE 12725309

Трубка

1шт.

13

VOE 12725310

Трубка

1шт.

13

VOE 12725310

Трубка

1шт.

14

CH 111E-0808

Соединитель

1шт.

15

CH 50A-0520ZI

Винт шестигранник

1шт.

15

CH 50A-0520ZI

Винт шестигранник

1шт.

16

VOE 983334

Шайба

1шт.

16

VOE 983334

Шайба

1шт.

2

CH 112B-08

Elbow

1шт.

2

CH 112B-08

Elbow

1шт.

3

CH 112C-08

Tee

1шт.

4

CH 111D-0808

Tee

1шт.

5

CH 74430X31

Hose assembly

MODEL G710B - G730B

1шт.

6

CH 74430X25

Hose assembly

MODEL G710B - G730B

1шт.

7

CH 74430X31

Hose assembly

MODEL G740B - G780B

1шт.

8

CH 74429X62

Hose assembly

1шт.

9

CH 74429X72

Hose assembly

1шт.

Выбрано товаров: 23