Запчасти Volvo EC14 TYPE 246, 271 25472 Dipper arm cylinder

Схема запчастей Volvo EC14 TYPE 246, 271 - 25472 Dipper arm cylinder
FIT
1:1
100%

Артикул

Название

Примечание

Количество

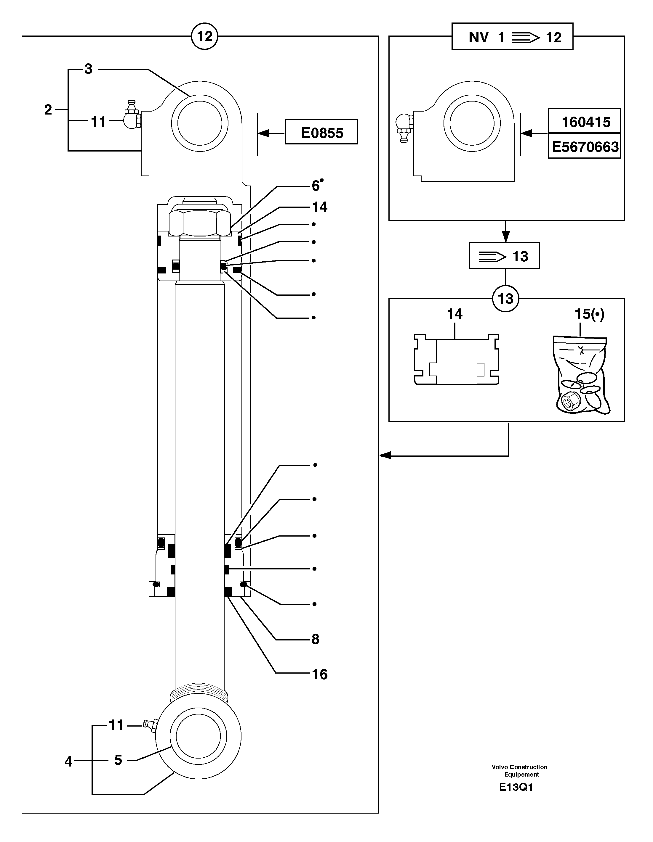
1

PJ 5670663

Dipper arm cyl

PJ 5670663 , ORDER 12

1шт.

10

VOE 983718

Lubricating nipple

INCL IN 4, M8X1

1шт.

10

VOE 983718

Lubricating nipple

INCL IN 4, M8X1

1шт.

11

VOE 983719

Lubricating nipple

INCL IN 2, M8X1 90?

1шт.

12

PJ 5670855

Dipper arm cyl

1шт.

13

PJ 5960106

Ремкомплект

1шт.

14

PJ 5950171

Поршень

INCL IN 12

1шт.

15

PJ 5960105

Sealing kit

1шт.

16

PJ 4740173

Protection

INCL IN 12

1шт.

3

PJ 3870119

Втулка

1шт.

4

PJ 5940075

цилиндр

INCL IN 12

1шт.

5

PJ 3870119

Втулка

1шт.

6

PJ 4450063

Гайка

INCL IN 12-13-15 ORDER15

1шт.

7

PJ 5950069

Поршень

PJ 5950069 , ORDER 13

1шт.

8

PJ 5950068

Сальник

INCL IN 12

1шт.

9

PJ 5960049

Sealing Kit

PJ 5960049 , ORDER 13

1шт.

Выбрано товаров: 16