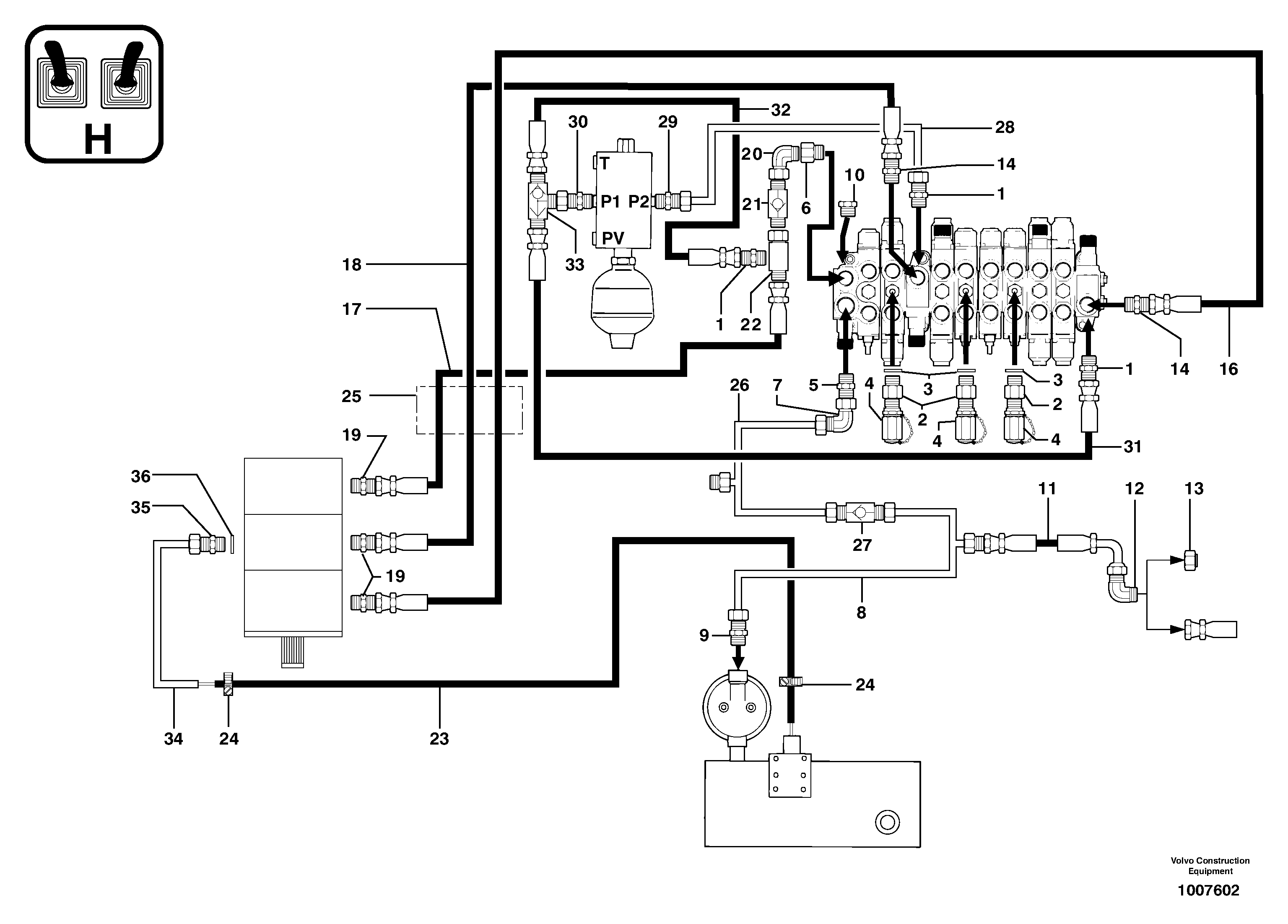
Запчасти Volvo EC14 TYPE 246, 271 21171 Attachments supply and return circuit

Схема запчастей Volvo EC14 TYPE 246, 271 - 21171 Attachments supply and return circuit
FIT
1:1
100%

Артикул

Название

Примечание

Количество

1

PJ 4750055

Переходник масляного фильтра

1шт.

10

VOE 11802284

Пробка (заглушка)

1шт.

11

PJ 4190655

High pressure hose

5/8''

1шт.

12

PJ 4700093

Elbow

1шт.

13

PJ 4740037

Пробка (заглушка)

1шт.

14

VOE 11806376

Переходник масляного фильтра

1шт.

16

PJ 4190460

High pressure hose

3/8''

1шт.

17

PJ 4190455

High pressure hose

3/8''

1шт.

18

PJ 4190467

High pressure hose

3/8''

1шт.

19

PJ 4750410

Переходник масляного фильтра

1шт.

2

PJ 4740066

Пробка (заглушка)

1шт.

20

PJ 4700009

Elbow

1шт.

21

PJ 5330094

Non-return valve

1шт.

22

PJ 4750383

Переходник масляного фильтра

1шт.

23

PJ 4190073

Шланг

1шт.

24

VOE 11802432

Фланец

1шт.

25

VOE 11806418

Втулка (распорная)

1шт.

26

PJ 6010085

Трубка

1шт.

27

VOE 11806466

Reed valve

1шт.

28

PJ 5910239

Трубка

1шт.

29

PJ 4750055

Переходник масляного фильтра

1шт.

3

PJ 4040064

Кольцо уплотнительное (О-кольцо)

1шт.

30

PJ 4750044

Переходник масляного фильтра

1шт.

31

PJ 4190290

Шланг

1/4''

1шт.

32

PJ 4192287

Шланг

1/4''

1шт.

33

PJ 4770434

Selector

1шт.

34

PJ 6010110

Трубка

1шт.

35

PJ 4750134

Переходник масляного фильтра

1шт.

36

VOE 944252

Прокладка

1шт.

4

VOE 11802730

Соединитель

1шт.

5

PJ 4750438

Переходник масляного фильтра

1шт.

6

VOE 11806377

Соединитель

1шт.

7

PJ 4700014

Elbow

1шт.

8

PJ 6010083

Трубка

1шт.

9

VOE 11806378

Переходник масляного фильтра

1шт.

Выбрано товаров: 35