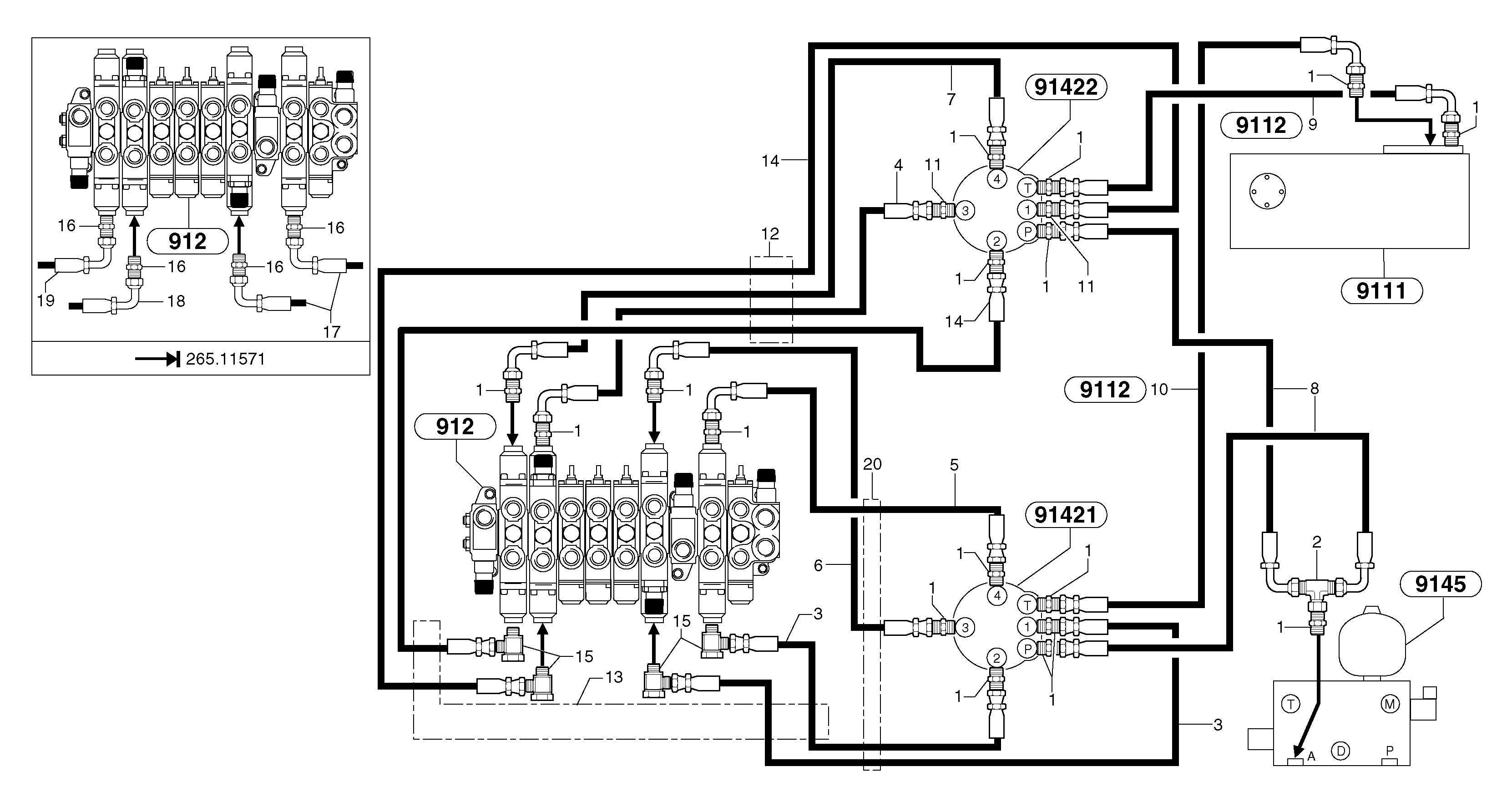
Запчасти Volvo EC15 5589 Hydr. circuit ( controls attachment ) EC15 TYPE 265 XR

Схема запчастей Volvo EC15 - 5589 Hydr. circuit ( controls attachment ) EC15 TYPE 265 XR
FIT
1:1
100%

Артикул

Название

Примечание

Количество

1

PJ 4750055

Переходник масляного фильтра

S/N 265.11572 -

1шт.

10

VOE 11805951

Шланг

1шт.

11

PJ 4770691

Restricting valve

ID = 0,5mm/0.0197in

1шт.

12

VOE 11804752

Shield Coil

L = 500mm/19.6850in

1шт.

13

VOE 11806418

Втулка (распорная)

1шт.

14

PJ 4192440

Шланг

S/N 265.11572 -

1шт.

15

PJ 4700034

Banjo connection

S/N 265.11572 -

1шт.

16

PJ 4750055

Переходник масляного фильтра

S/N - 265.11571

1шт.

17

PJ 4192517

Шланг

S/N - 265.11571

1шт.

18

VOE 11805944

Hose assembly

S/N - 265.11571

1шт.

19

PJ 4192438

Шланг

S/N - 265.11571

1шт.

2

PJ 4720007

Tee

1шт.

20

VOE 11804752

Shield Coil

L = 300mm/11.8110in

1шт.

3

PJ 4192539

Шланг

S/N 265.11572 -

1шт.

4

PJ 4192438

Шланг

S/N 265.11572 -

1шт.

5

PJ 4192524

Шланг

1/4"

1шт.

6

PJ 4192473

Шланг

1/4''

1шт.

7

VOE 11805944

Hose assembly

S/N 265.11572 -

1шт.

8

PJ 4192441

Шланг

1/4''

1шт.

9

PJ 4192441

Шланг

1шт.

Выбрано товаров: 20