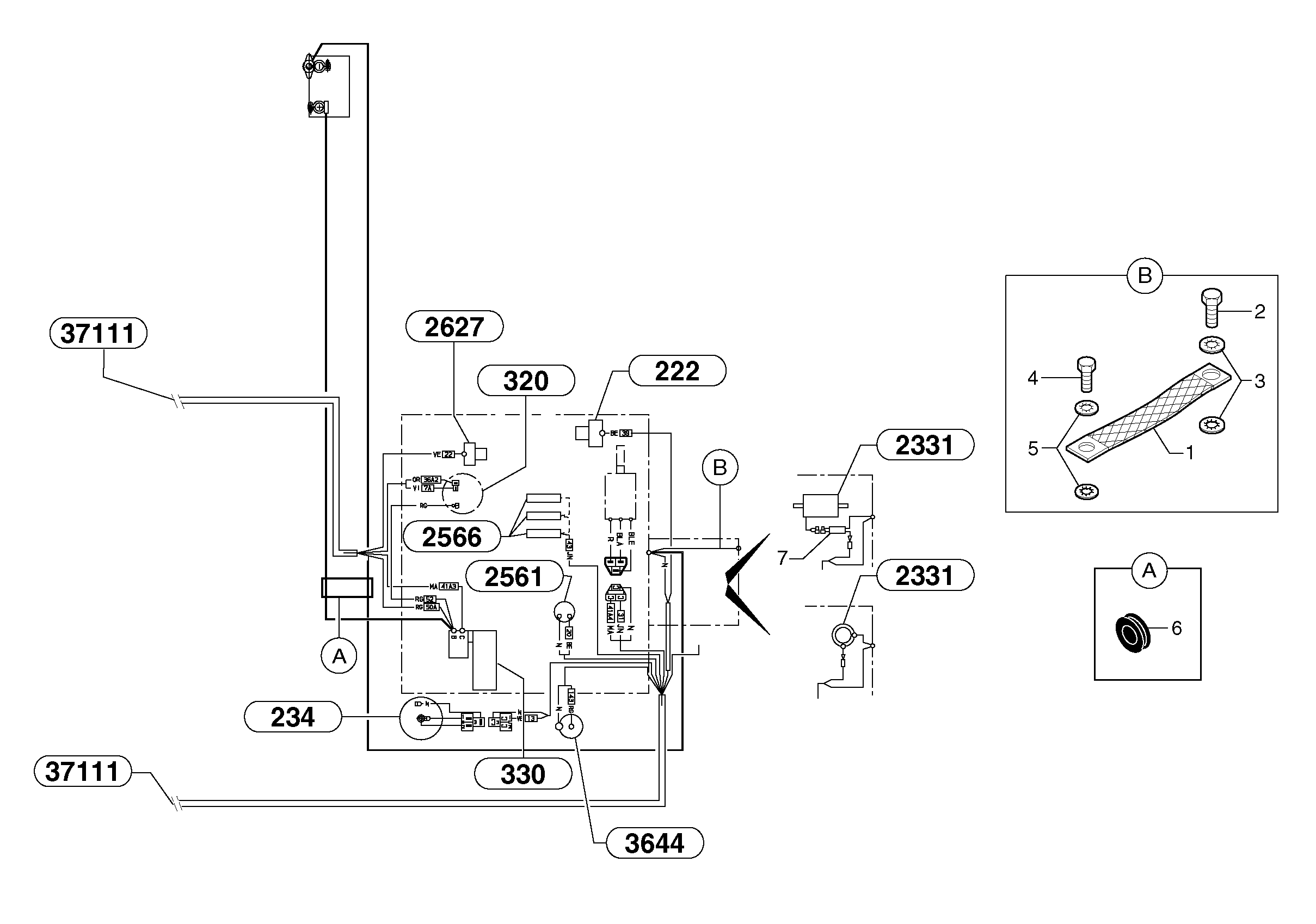
Запчасти Volvo EC15 44894 Electrical system ( rear ) EC15 TYPE 261 XT/XTV

Схема запчастей Volvo EC15 - 44894 Electrical system ( rear ) EC15 TYPE 261 XT/XTV
FIT
1:1
100%

Артикул

Название

Примечание

Количество

1

VOE 11805653

Battery cable

1шт.

2

VOE 11805632

Allen Head Screw

CHc M10X20

1шт.

3

PJ 4480006

Шайба

AZDI 10

1шт.

4

PJ 4380043

Болт

HM8X20

1шт.

5

PJ 4480008

Стопорная шайба (кольцо)

AZDI 8

1шт.

6

VOE 11802787

Уплотнительная втулка

1шт.

7

VOE 11805624

11805624

S/N 261.15172 -

1шт.

7

VOE 11805624

11805624

S/N 261.55717 -

1шт.

Выбрано товаров: 8