Запчасти Volvo EC15B 772 Swivel joint EC15B TYPE 272 XT/XTV

Схема запчастей Volvo EC15B - 772 Swivel joint EC15B TYPE 272 XT/XTV
FIT
1:1
100%

Артикул

Название

Примечание

Количество

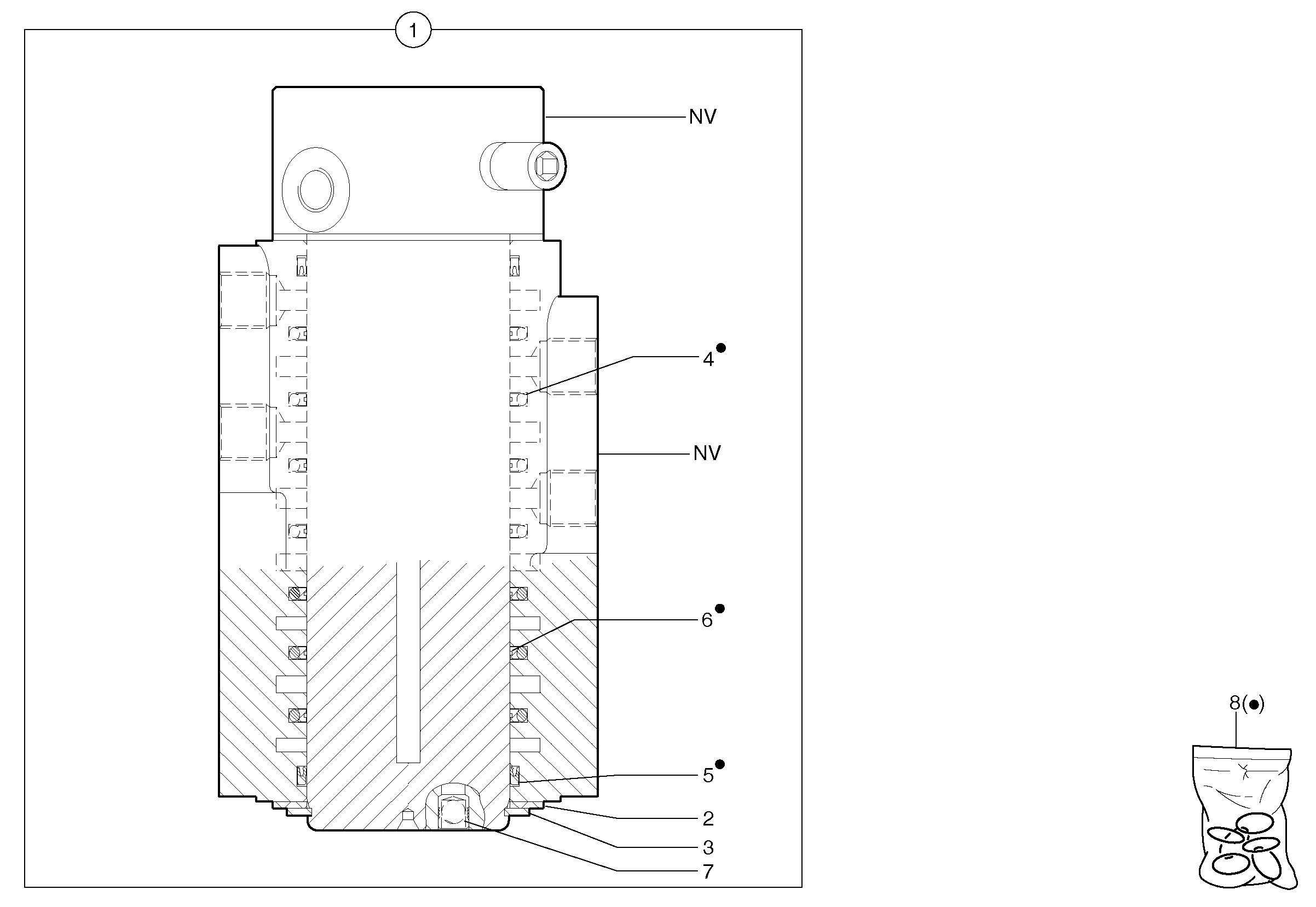
1

VOE 11800504

Swivel

1шт.

2

VOE 11714617

Шайба упорная

1шт.

2

VOE 11714617

Шайба упорная

1шт.

3

VOE 11714618

Кольцо стопорное

1шт.

3

VOE 11714618

Retaining ring

1шт.

7

PJ 7418487

Disc Valve

ORDER ITEM NO 1

1шт.

8

VOE 11710895

Sealing kit

1шт.

Выбрано товаров: 7