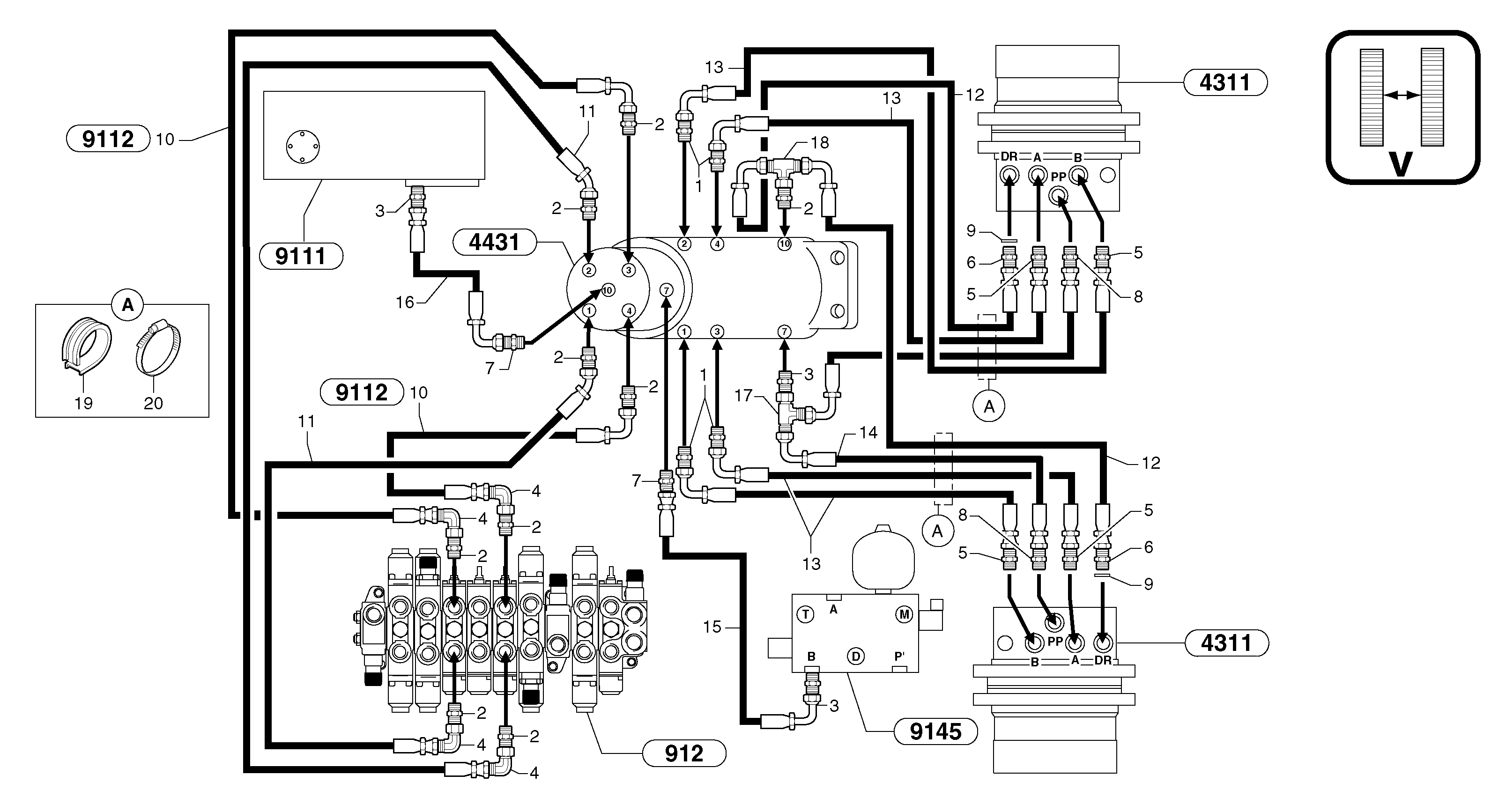
Запчасти Volvo EC20 TYPE 263 XT/XTV 102294 Hydr. circuit. ( travelling ) variable track

Схема запчастей Volvo EC20 TYPE 263 XT/XTV - 102294 Hydr. circuit. ( travelling ) variable track
FIT
1:1
100%

Артикул

Название

Примечание

Количество

1

VOE 11806376

Переходник масляного фильтра

1шт.

10

PJ 4190345

High pressure hose

1шт.

11

PJ 4193101

High pressure hose

5/16"

1шт.

12

VOE 11806009

Шланг

5/16"

1шт.

13

VOE 11806038

Шланг

3/8"

1шт.

14

PJ 4192519

Шланг

1/4"

1шт.

15

PJ 4192525

Шланг

1/4"

1шт.

16

VOE 11805942

Шланг

1/4''

1шт.

17

VOE 11806313

Nipple

1шт.

18

VOE 11806315

Nipple

1шт.

19

VOE 11806245

Trim

1шт.

2

PJ 4750421

Переходник масляного фильтра

1шт.

20

VOE 11806184

Cable clamp

1шт.

3

PJ 4750055

Переходник масляного фильтра

1шт.

4

VOE 11806283

Elbow

1шт.

5

PJ 4750250

Переходник масляного фильтра

1шт.

6

PJ 4750245

Переходник масляного фильтра

1шт.

7

PJ 4750341

Переходник масляного фильтра

1шт.

8

VOE 11806398

Переходник масляного фильтра

1шт.

9

PJ 4040060

Кольцо уплотнительное (О-кольцо)

1шт.

Выбрано товаров: 20