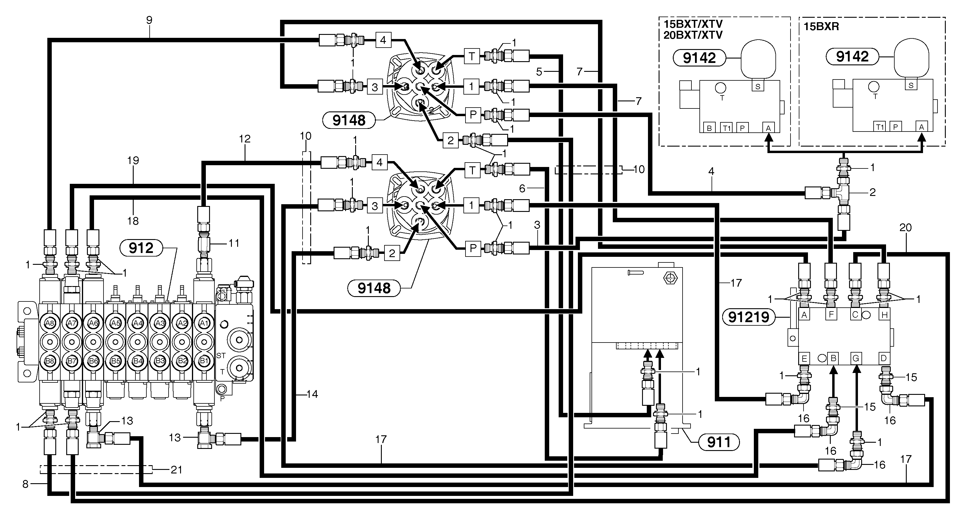
Запчасти Volvo EC20B TYPE 272 XT/XTV 85180 Hydr. circuit ( controls attachment ) (us)

Схема запчастей Volvo EC20B TYPE 272 XT/XTV - 85180 Hydr. circuit ( controls attachment ) (us)
FIT
1:1
100%

Артикул

Название

Примечание

Количество

1

PJ 4750055

Переходник масляного фильтра

1шт.

10

VOE 11804752

Shield Coil

L = 800mm/31,4960in

1шт.

11

VOE 11801025

Extension bar

1шт.

12

VOE 11805963

Шланг

1/4''

1шт.

13

VOE 11806294

Elbow

1шт.

14

VOE 11805977

Шланг

1/4"

1шт.

15

VOE 11806499

Throttle Valve

ID = 0,5 mm / 0.0197 in

1шт.

16

VOE 11806290

Elbow

1шт.

17

PJ 4192547

Шланг

1/4"

1шт.

18

VOE 11805951

Шланг

1/4"

1шт.

19

PJ 4192441

Шланг

1/4''

1шт.

2

VOE 11806313

Nipple

1шт.

20

VOE 11805960

Шланг

1/4''

1шт.

21

VOE 11806418

Втулка (распорная)

1шт.

3

PJ 4192547

Шланг

1/4"

1шт.

4

VOE 11805963

Шланг

1/4''

1шт.

5

PJ 4192441

Шланг

1/4''

1шт.

6

VOE 11805951

Шланг

1/4"

1шт.

7

VOE 11805952

Шланг

1/4''

1шт.

8

VOE 11805948

Шланг

1/4''

1шт.

9

VOE 11805943

Шланг

1/4''

1шт.

Выбрано товаров: 21