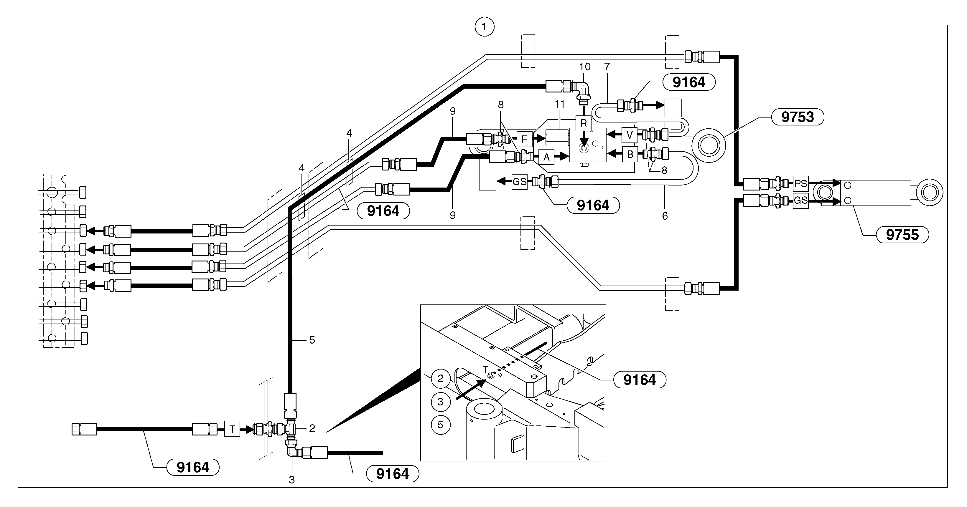
Запчасти Volvo EC25 TYPE 281 104712 Hydraulic circuit ( safety valve / dipper arm )

Схема запчастей Volvo EC25 TYPE 281 - 104712 Hydraulic circuit ( safety valve / dipper arm )
FIT
1:1
100%

Артикул

Название

Примечание

Количество

1

PJ 6930176

Handling

1шт.

10

VOE 13933925

Elbow nipple

1шт.

2

VOE 13933860

T-nipple

1шт.

2

VOE 13933860

T-nipple

1шт.

3

VOE 13933905

Elbow nipple

1шт.

3

VOE 13933905

Elbow nipple

1шт.

4

VOE 11803561

Зажим

1шт.

5

VOE 936975

Hose assembly

1/4"

1шт.

5

VOE 936975

Hose assembly

1/4"

1шт.

6

VOE 11805472

Трубка

1шт.

7

VOE 11805473

Трубка

1шт.

8

VOE 11802975

Elbow

1шт.

9

PJ 5473027

High pressure hose

3/8"

1шт.

Выбрано товаров: 13