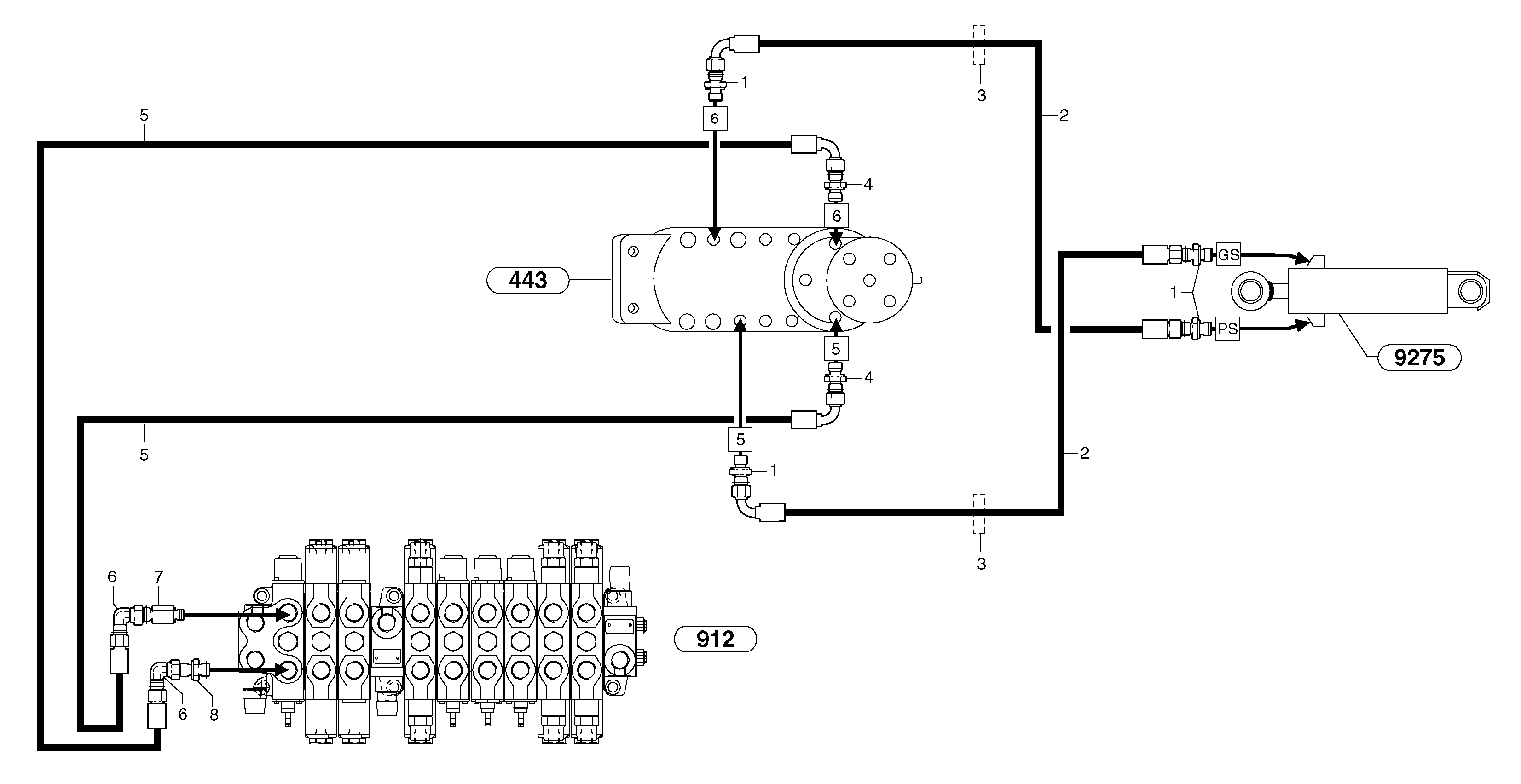
Запчасти Volvo EC25 TYPE 281 1574 Hydr. circuit. ( dozer blade )

Схема запчастей Volvo EC25 TYPE 281 - 1574 Hydr. circuit. ( dozer blade )
FIT
1:1
100%

Артикул

Название

Примечание

Количество

1

VOE 11802651

Переходник масляного фильтра

1шт.

2

VOE 11803017

Шланг

5/16"

1шт.

3

VOE 11802996

Уплотнительная втулка

1шт.

4

VOE 11802651

Переходник масляного фильтра

1шт.

5

VOE 11803366

Шланг

5/16"

1шт.

6

VOE 13933900

Elbow nipple

1шт.

6

VOE 13933900

Elbow nipple

1шт.

7

VOE 11806454

Соединитель

1шт.

8

VOE 13933915

Nipple

1шт.

8

VOE 13933915

Nipple

1шт.

Выбрано товаров: 10