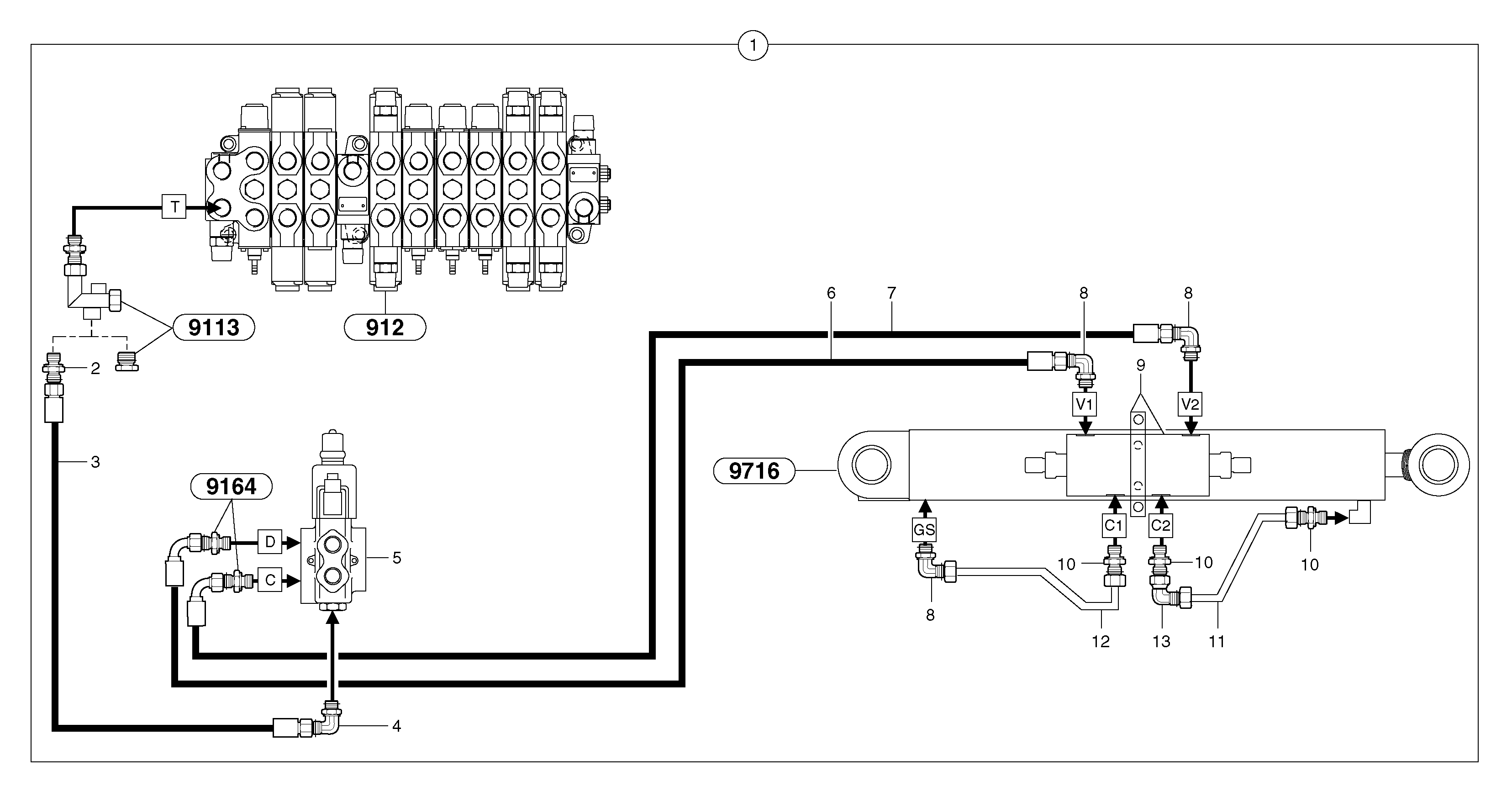
Запчасти Volvo EC25 TYPE 281 53725 Hydraulic circuit ( balancing valve / offset cylinder )

Схема запчастей Volvo EC25 TYPE 281 - 53725 Hydraulic circuit ( balancing valve / offset cylinder )
FIT
1:1
100%

Артикул

Название

Примечание

Количество

1

PJ 6930126

Equipment Hydraulic

1шт.

10

VOE 13933915

Nipple

1шт.

10

VOE 13933915

Nipple

1шт.

11

VOE 11805513

Трубка

1шт.

12

VOE 11805512

Трубка

1шт.

13

VOE 13933900

Elbow nipple

1шт.

13

VOE 13933900

Elbow nipple

1шт.

2

VOE 13933883

Nipple

1шт.

2

VOE 13933883

Nipple

1шт.

3

PJ 5471044

Шланг

1/4"

1шт.

4

VOE 13933925

Elbow nipple

1шт.

6

PJ 5472004

High pressure hose

5/16"

1шт.

7

PJ 5472011

High pressure hose

5/16"

1шт.

8

VOE 11806307

Elbow

1шт.

Выбрано товаров: 14