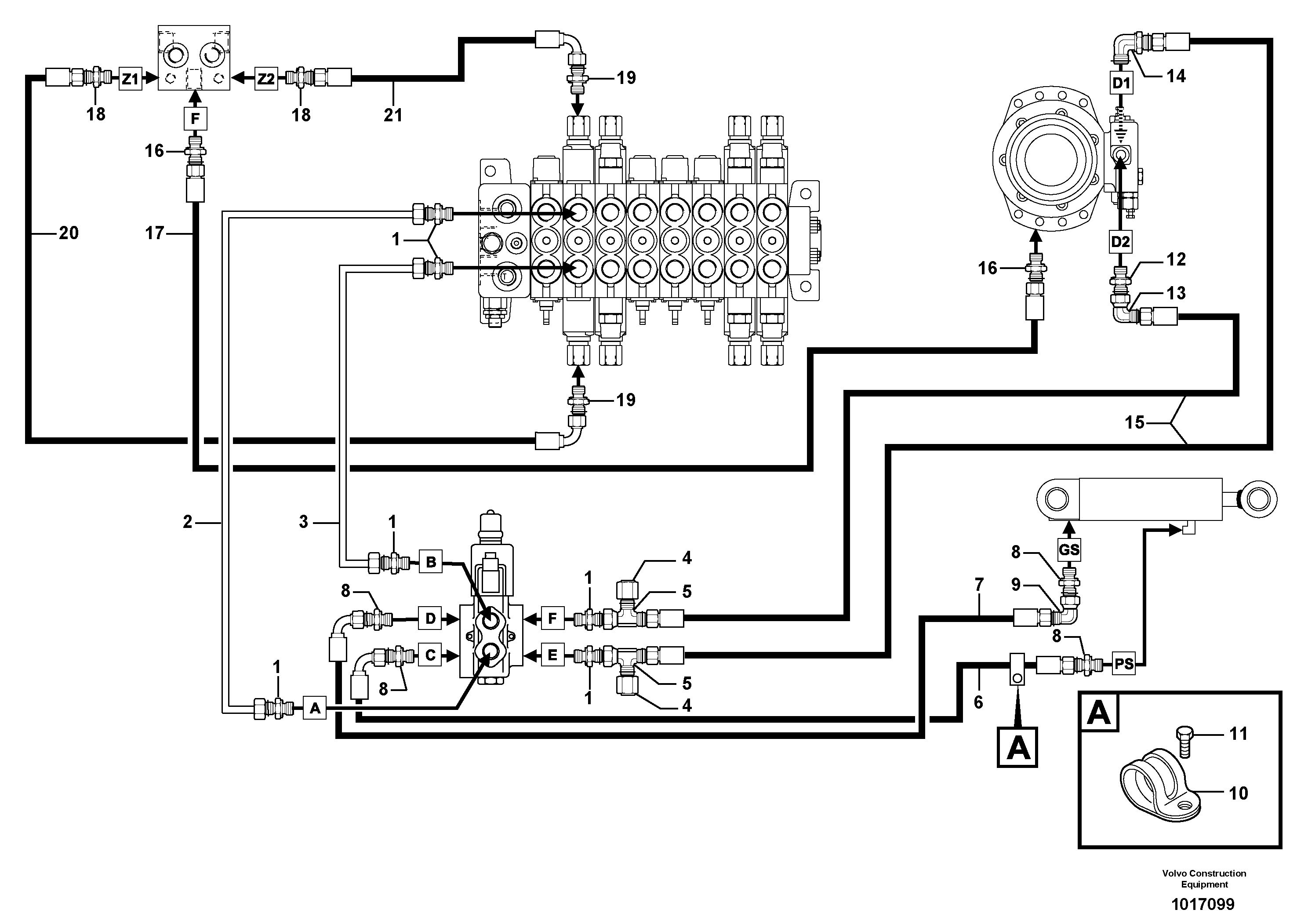
Запчасти Volvo EC25 TYPE 281 94183 Hydr. circuit. ( boom slewing / offset )

Схема запчастей Volvo EC25 TYPE 281 - 94183 Hydr. circuit. ( boom slewing / offset )
FIT
1:1
100%

Артикул

Название

Примечание

Количество

1

VOE 11802650

Фиттинг

1шт.

10

VOE 11806210

Зажим

1шт.

11

VOE 946173

Flange screw

1шт.

11

VOE 946173

Flange screw

1шт.

12

VOE 11802650

Фиттинг

1шт.

13

VOE 13933872

Elbow nipple

S/N - 281.16007

1шт.

13

VOE 13933872

Elbow nipple

S/N - 281.16007

1шт.

14

VOE 11802724

Переходник масляного фильтра

1шт.

15

VOE 11805888

Шланг

3/8"

1шт.

16

VOE 11802651

Переходник масляного фильтра

1шт.

17

VOE 11802743

Шланг

1шт.

18

VOE 11806445

Переходник масляного фильтра

1шт.

19

VOE 13933883

Nipple

1шт.

19

VOE 13933883

Nipple

1шт.

2

VOE 11805446

Трубка

1шт.

20

VOE 936968

Hose assembly

1/4"

1шт.

20

VOE 936968

Hose assembly

1/4"

1шт.

21

VOE 936979

Hose assembly

1/4"

1шт.

21

VOE 936979

Hose assembly

1/4"

1шт.

3

VOE 11805447

Трубка

1шт.

4

VOE 935574

Пробка (заглушка)

1шт.

4

VOE 935574

Пробка (заглушка)

1шт.

5

VOE 13933878

T-nipple

1шт.

6

VOE 11805911

Шланг

5/16"

1шт.

7

VOE 11805908

Шланг

5/16"

1шт.

8

VOE 13933915

Nipple

1шт.

8

VOE 13933915

Nipple

1шт.

9

VOE 13933900

Elbow nipple

1шт.

9

VOE 13933900

Elbow nipple

1шт.

Выбрано товаров: 29