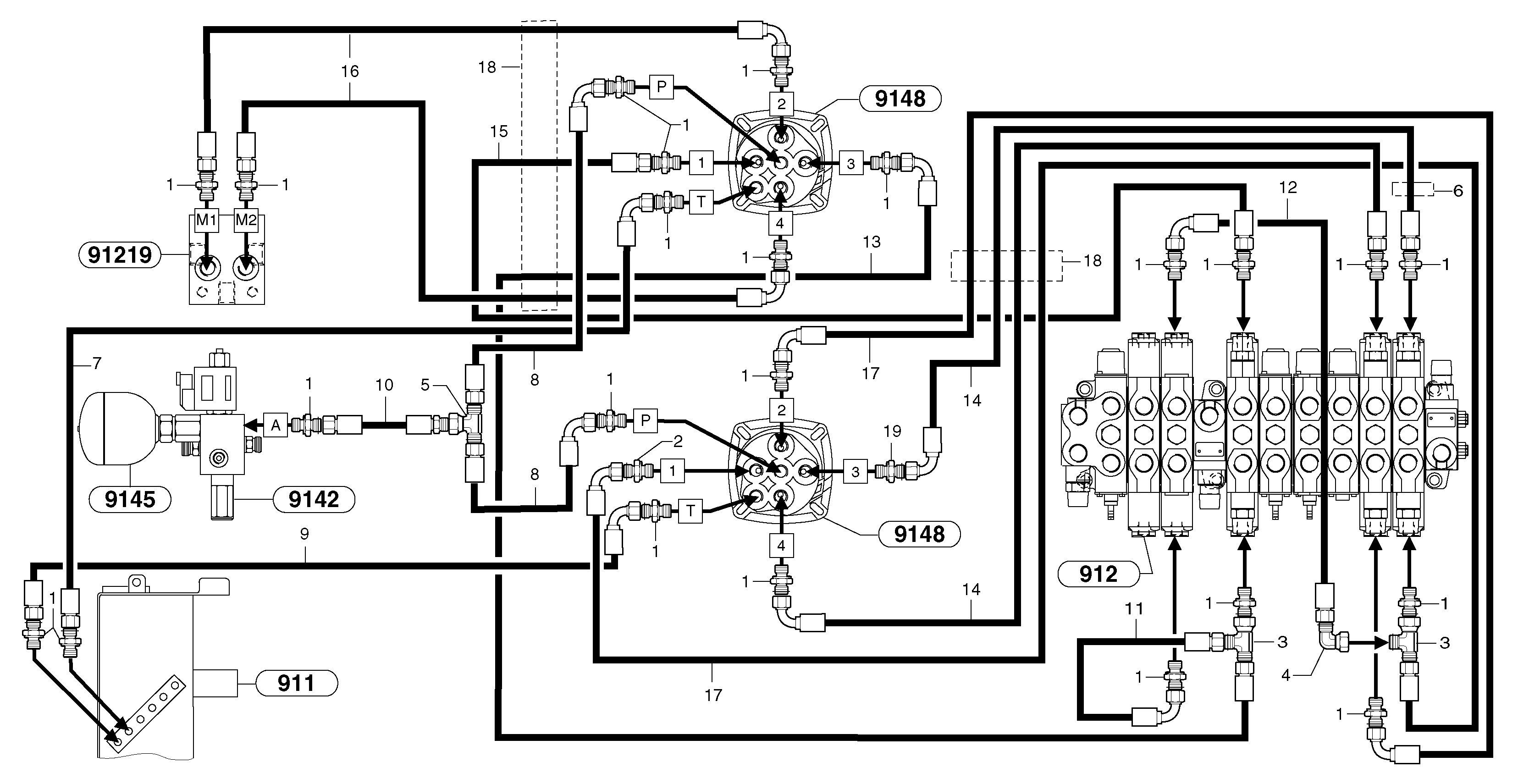
Запчасти Volvo EC30 TYPE 282 104021 Hydr. circuit ( controls attachment )

Схема запчастей Volvo EC30 TYPE 282 - 104021 Hydr. circuit ( controls attachment )
FIT
1:1
100%

Артикул

Название

Примечание

Количество

1

VOE 13933883

Nipple

1шт.

1

VOE 13933883

Nipple

1шт.

10

VOE 936973

Hose assembly

1/4"

1шт.

10

VOE 936973

Hose assembly

1/4"

1шт.

11

PJ 5471020

Шланг

1/4"

1шт.

12

VOE 936289

Hose assembly

1/4"

1шт.

12

VOE 936289

Hose assembly

1/4"

1шт.

13

VOE 936976

Hose assembly

1/4"

1шт.

13

VOE 936976

Hose assembly

1/4"

1шт.

14

VOE 936979

Hose assembly

1/4"

1шт.

14

VOE 936979

Hose assembly

1/4"

1шт.

15

VOE 936658

Hose assembly

1/4"

1шт.

16

VOE 936972

Hose assembly

1/4"

1шт.

17

VOE 936974

Hose assembly

1/4"

1шт.

17

VOE 936974

Hose assembly

1/4"

1шт.

18

VOE 11804752

Shield Coil

L = 500mm/19.6850in

1шт.

19

VOE 11804536

Throttle valve

ID = 0,6mm/0.0236in

1шт.

2

VOE 11804536

Throttle valve

ID = 0,6mm/0.0236in

1шт.

3

VOE 13933859

T-nipple

1шт.

4

VOE 13933905

Elbow nipple

1шт.

4

VOE 13933905

Elbow nipple

1шт.

5

PJ 4725007

T-piece with seal

1шт.

6

VOE 11806224

Зажим

1шт.

7

VOE 936979

Hose assembly

1/4"

1шт.

7

VOE 936979

Hose assembly

1/4"

1шт.

8

VOE 936971

Hose assembly

1/4"

1шт.

8

VOE 936971

Hose assembly

1/4"

1шт.

9

VOE 11802818

Шланг

1/4"

1шт.

Выбрано товаров: 28