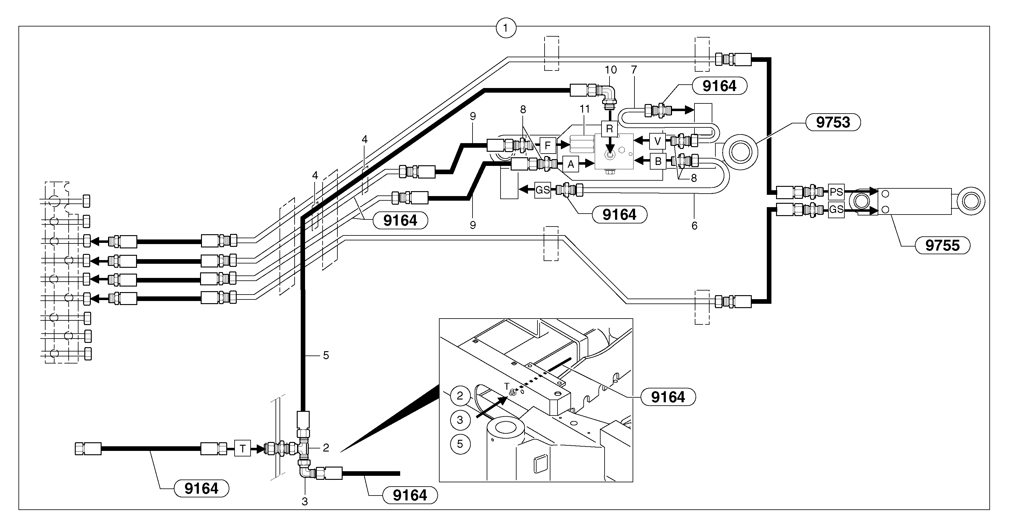
Запчасти Volvo EC35 TYPE 283 74985 Hydraulic circuit ( safety valve / dipper arm )

Схема запчастей Volvo EC35 TYPE 283 - 74985 Hydraulic circuit ( safety valve / dipper arm )
FIT
1:1
100%

Артикул

Название

Примечание

Количество

1

PJ 6933142

Handling

1шт.

10

VOE 13933925

Elbow nipple

1шт.

2

VOE 13933860

T-nipple

1шт.

2

VOE 13933860

T-nipple

1шт.

3

VOE 13933905

Elbow nipple

1шт.

3

VOE 13933905

Elbow nipple

1шт.

4

VOE 11803561

Зажим

1шт.

5

VOE 936977

Hose assembly

1/4"

1шт.

6

VOE 11805510

Трубка

1шт.

7

VOE 11805511

Трубка

1шт.

8

VOE 11802734

Nipple

1шт.

8

VOE 11802734

Nipple

1шт.

9

VOE 11805863

Шланг

1/2"

1шт.

Выбрано товаров: 13