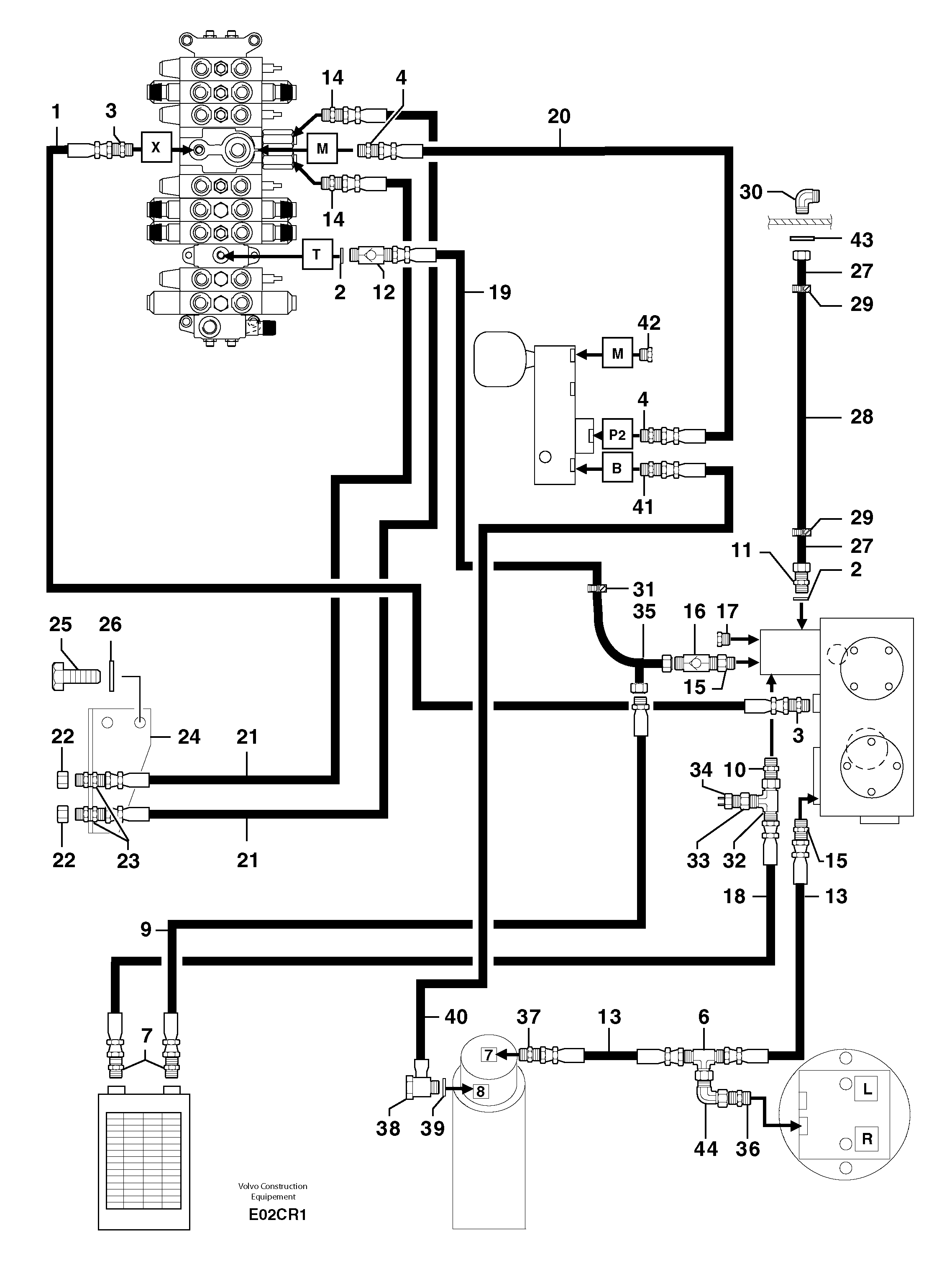
Запчасти Volvo EC50 102157 Attachments supply and return circuit EC50 TYPE 247

Схема запчастей Volvo EC50 - 102157 Attachments supply and return circuit EC50 TYPE 247
FIT
1:1
100%

Артикул

Название

Примечание

Количество

1

PJ 4190255

Шланг

1/4''

1шт.

10

VOE 11806378

Переходник масляного фильтра

1шт.

11

PJ 4750134

Переходник масляного фильтра

1шт.

12

PJ 5330085

Клапан обратный

1шт.

13

PJ 4190461

High pressure hose

3/8''

1шт.

14

PJ 4750156

Переходник масляного фильтра

1шт.

15

PJ 4750156

Переходник масляного фильтра

1шт.

16

PJ 5330086

Non-return valve

1шт.

17

PJ 4740044

Пробка (заглушка)

1шт.

18

PJ 4196019

High pressure hose

5/8"

1шт.

19

PJ 4190850

High pressure hose

1''

1шт.

2

VOE 944252

Прокладка

1шт.

20

PJ 4190366

High pressure hose

5/16''

1шт.

21

PJ 4190403

High pressure hose

3/8''

1шт.

22

PJ 4740035

Пробка (заглушка)

1шт.

23

VOE 11806350

Переходник масляного фильтра

1шт.

24

PJ 3670088

Опора

1шт.

25

PJ 4380042

Болт

HM8X16

1шт.

26

VOE 13955894

Шайба

MU8

1шт.

26

VOE 13955894

Шайба

MU8

1шт.

27

PJ 6010076

Трубка

1шт.

28

PJ 4190066

Шланг

1''

1шт.

29

VOE 11802433

Фланец

1шт.

3

PJ 4750055

Переходник масляного фильтра

1шт.

30

PJ 4700060

Elbow

1шт.

31

VOE 11802433

Фланец

1шт.

32

PJ 4720025

Tee

1шт.

33

PJ 4750447

Адаптер

1шт.

34

VOE 11806266

Pressostat

1шт.

35

PJ 6010139

Трубка

1шт.

36

VOE 11806376

Переходник масляного фильтра

1шт.

37

PJ 6010048

Extension Bar

1шт.

38

PJ 4770042

Hollow Screw

1шт.

39

PJ 5600041

Сальник

1шт.

4

VOE 11806380

Переходник масляного фильтра

1шт.

40

PJ 4190215

Шланг

1/4''

1шт.

41

PJ 4750055

Переходник масляного фильтра

1шт.

42

VOE 11806339

Пробка (заглушка)

1шт.

43

VOE 11802243

Шайба

THICK = 5mm/0,1969in

1шт.

43

VOE 11802243

Шайба

THICK = 5mm/0,1969in

1шт.

44

PJ 4700009

Elbow

1шт.

6

PJ 4720026

Tee

1шт.

7

PJ 4750143

Переходник масляного фильтра

1шт.

9

PJ 4190628

High pressure hose

5/8"

1шт.

Выбрано товаров: 44