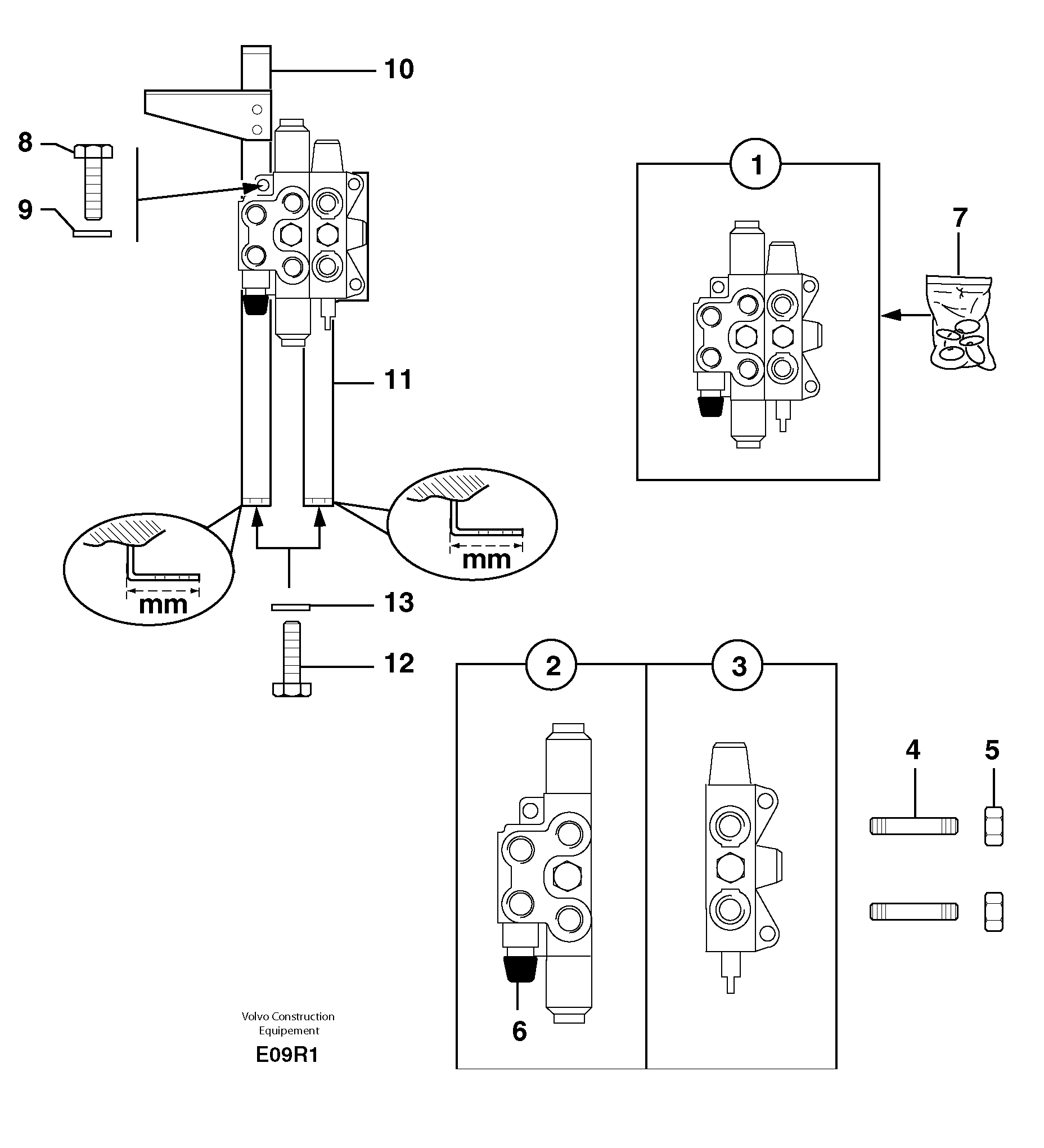
Запчасти Volvo EC50 12164 Клапан регулирующий (распределительный) двухходовой EC50 TYPE 247

Схема запчастей Volvo EC50 - 12164 Клапан регулирующий (распределительный) двухходовой EC50 TYPE 247
FIT
1:1
100%

Артикул

Название

Примечание

Количество

1

PJ 5360150

Distributor

1шт.

10

PJ 3620142

Опора

L = 105mm/4,1339in

1шт.

10

PJ 3620099

Опора

L = 90mm/3,5433in

1шт.

11

PJ 3560429

Опора

L = 90mm/3,5433in

1шт.

11

PJ 3560511

Опора

L = 105mm/4,1339in

1шт.

12

PJ 4380052

Болт

HM10X25

1шт.

13

VOE 11807554

Шайба

M10

1шт.

2

PJ 7414757

Муфта

1шт.

3

PJ 7414758

Муфта

1шт.

4

PJ 7411797

Stay Member

1шт.

5

PJ 7410933

Гайка

1шт.

6

VOE 11712587

Hydraulic equipment

1шт.

7

PJ 7415996

Sealing Kit

1шт.

8

PJ 4380043

Болт

HM8X20

1шт.

9

VOE 13955894

Шайба

MU8

1шт.

9

VOE 13955894

Шайба

MU8

1шт.

Выбрано товаров: 16