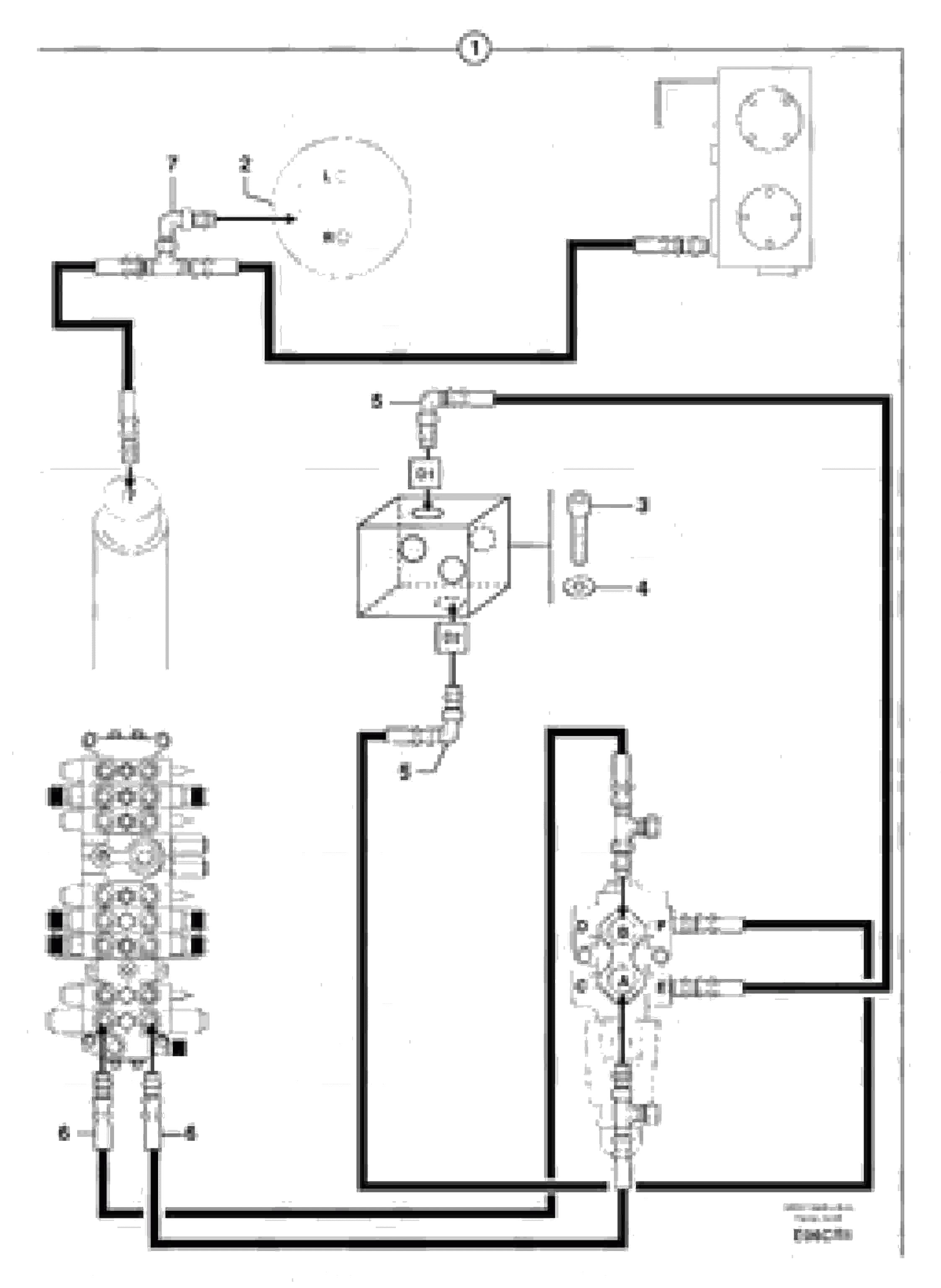
Запчасти Volvo EC50 6690 Slewing motion control drive ( kit ) EC50 TYPE 247

Схема запчастей Volvo EC50 - 6690 Slewing motion control drive ( kit ) EC50 TYPE 247
FIT
1:1
100%

Артикул

Название

Примечание

Количество

1

PJ 6810146

Ремкомплект

1шт.

2

PJ 4890100

Гидромотор

1шт.

3

VOE 984085

Allen Hd Screw

CHc M10X70

1шт.

4

VOE 11807554

Шайба

M10

1шт.

5

PJ 4700012

Elbow

1шт.

6

PJ 4195547

High pressure hose

1шт.

7

PJ 4700009

Elbow

1шт.

Выбрано товаров: 7