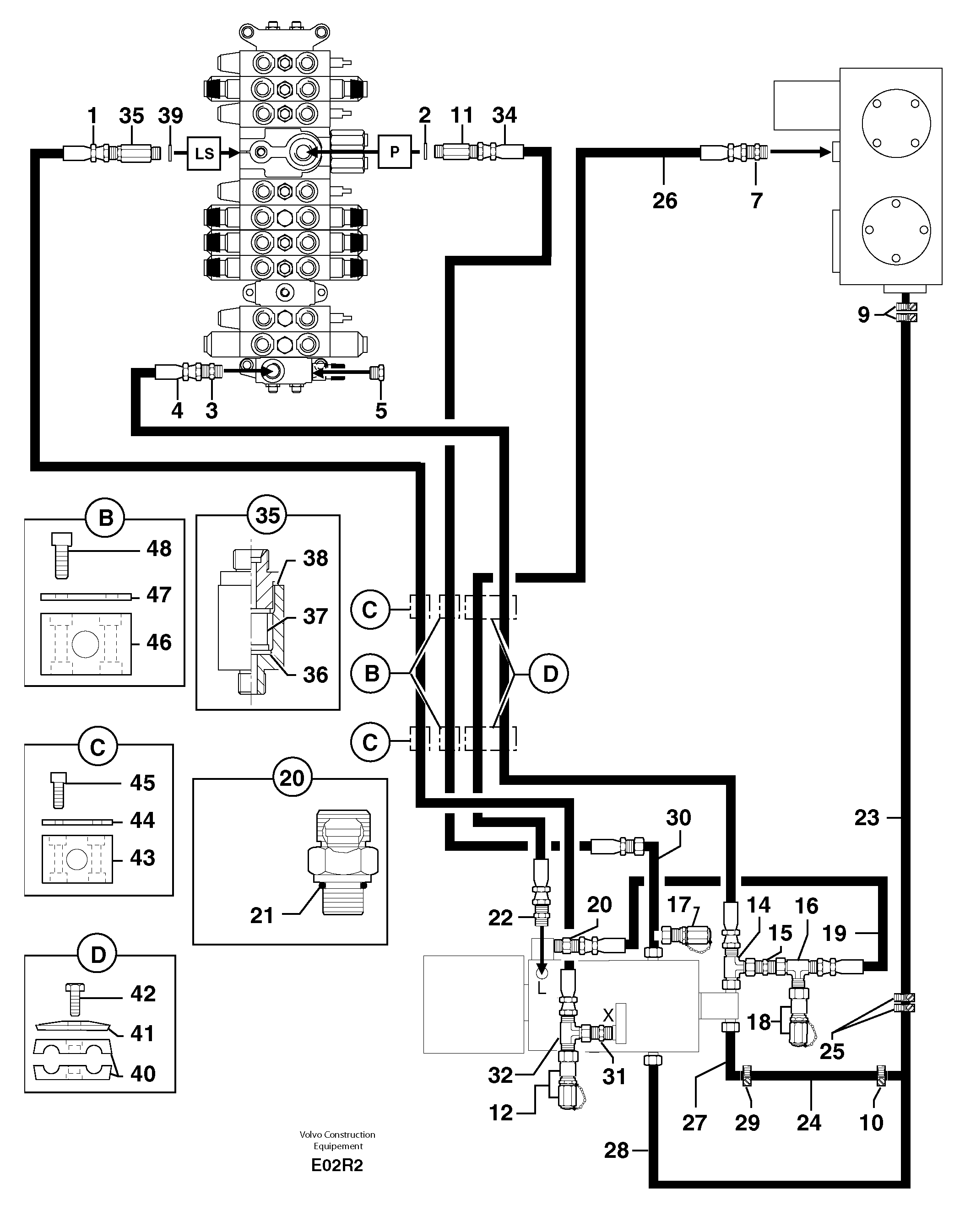
Запчасти Volvo EC50 7315 Attachments supply and return circuit EC50VV TYPE 247

Схема запчастей Volvo EC50 - 7315 Attachments supply and return circuit EC50VV TYPE 247
FIT
1:1
100%

Артикул

Название

Примечание

Количество

1

PJ 4193034

High pressure hose

5/16''

1шт.

10

VOE 11802433

Фланец

1шт.

11

PJ 4750375

Extension Bar

1шт.

12

PJ 4770679

Pressure tapping

1шт.

14

PJ 4750133

Адаптер

1шт.

15

PJ 4750342

Переходник масляного фильтра

1шт.

16

PJ 4720008

Tee

1шт.

17

VOE 936438

Testing nipple

1шт.

18

VOE 936448

Testing nipple

1шт.

19

PJ 4192255

Шланг

1/4''

1шт.

2

VOE 944252

Прокладка

1шт.

20

PJ 6050060

Фильтр топливный

1шт.

21

PJ 4040050

Кольцо уплотнительное (О-кольцо)

1шт.

22

PJ 4750195

Переходник масляного фильтра

1шт.

23

PJ 4199040

Шланг

1шт.

24

PJ 4199041

Шланг

1''

1шт.

25

PJ 4690173

Зажим

1шт.

26

PJ 4195574

High pressure hose

1/2''

1шт.

27

PJ 6010110

Трубка

1шт.

28

PJ 6010111

Трубка

1шт.

29

VOE 11802433

Фланец

1шт.

3

VOE 11806402

Переходник масляного фильтра

1шт.

30

PJ 6010112

Трубка

1шт.

31

PJ 4750102

Переходник масляного фильтра

1шт.

32

PJ 4720016

Tee

1шт.

34

PJ 4190753

High pressure hose

3/4''

1шт.

35

PJ 6050058

Фильтр топливный

1шт.

36

PJ 4490017

Пружина

1шт.

37

PJ 6050059

Filter cartridge

1шт.

38

PJ 5600058

Сальник

1шт.

39

VOE 14013067

Sealing washer

1шт.

39

VOE 14013067

Sealing washer

1шт.

4

PJ 4190531

High pressure hose

1/2''

1шт.

40

PJ 4690263

Зажим

1шт.

41

PJ 4690070

Пластина

1шт.

42

VOE 983245

Винт шестигранник

HM8X50

1шт.

42

VOE 983245

Винт шестигранник

HM8X50

1шт.

43

PJ 4690288

Зажим

1шт.

44

VOE 11806177

Protecting plate

1шт.

45

PJ 4380025

Болт

HM6X40

1шт.

46

PJ 4690286

Зажим

1шт.

47

PJ 3310235

Фланец

1шт.

48

PJ 4290112

Болт

CHc M10X80

1шт.

5

VOE 11802284

Пробка (заглушка)

1шт.

7

VOE 11806402

Переходник масляного фильтра

1шт.

9

PJ 4690173

Зажим

1шт.

Выбрано товаров: 46