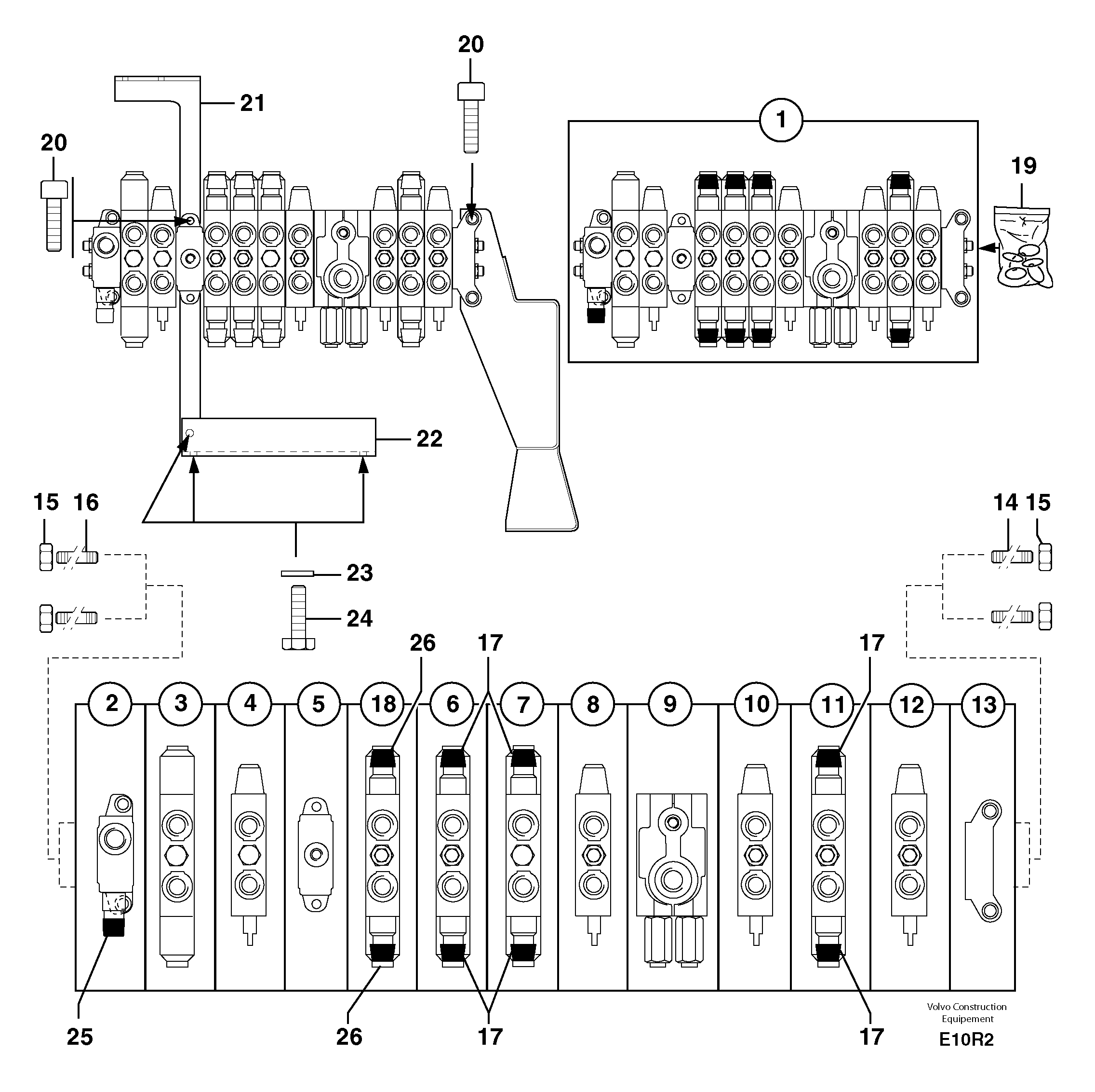
Запчасти Volvo EC50 7337 Клапан регулирующий (распределительный) девятиходовой EC50VV TYPE 247

Схема запчастей Volvo EC50 - 7337 Клапан регулирующий (распределительный) девятиходовой EC50VV TYPE 247
FIT
1:1
100%

Артикул

Название

Примечание

Количество

1

PJ 5360302

Distributor

1шт.

10

PJ 7411831

Муфта

1шт.

11

PJ 7416234

Муфта

1шт.

12

PJ 7413222

Муфта

1шт.

13

PJ 7411390

Муфта

1шт.

14

PJ 7417133

Stay Member

1шт.

15

PJ 7410933

Гайка

1шт.

16

PJ 7415199

Stay Member

1шт.

17

VOE 11712587

Hydraulic equipment

1шт.

18

PJ 7417135

Муфта

1шт.

19

PJ 7417197

Sealing Kit

1шт.

2

PJ 7416236

Муфта

1шт.

20

PJ 4290021

Болт

CHc M10X20

1шт.

21

PJ 3560533

Опора

1шт.

22

PJ 3560536

Apron

1шт.

23

VOE 11807554

Шайба

M10

1шт.

24

PJ 4380054

Болт

HM10X20

1шт.

25

VOE 11712587

Hydraulic equipment

INCL IN 1

1шт.

26

VOE 11712587

Hydraulic equipment

INCL IN 1

1шт.

3

PJ 7416238

Valve assembly

1шт.

4

PJ 7416237

Муфта

1шт.

5

PJ 7416239

Муфта

1шт.

6

PJ 7416235

Муфта

1шт.

7

PJ 7416231

Муфта

1шт.

8

PJ 7411832

Муфта

1шт.

9

PJ 7416240

Муфта

1шт.

Выбрано товаров: 26