Запчасти Volvo EC70 2643 Hydr. circuit. ( dozer blade ) EC70 TYPE 233

Схема запчастей Volvo EC70 - 2643 Hydr. circuit. ( dozer blade ) EC70 TYPE 233
FIT
1:1
100%

Артикул

Название

Примечание

Количество

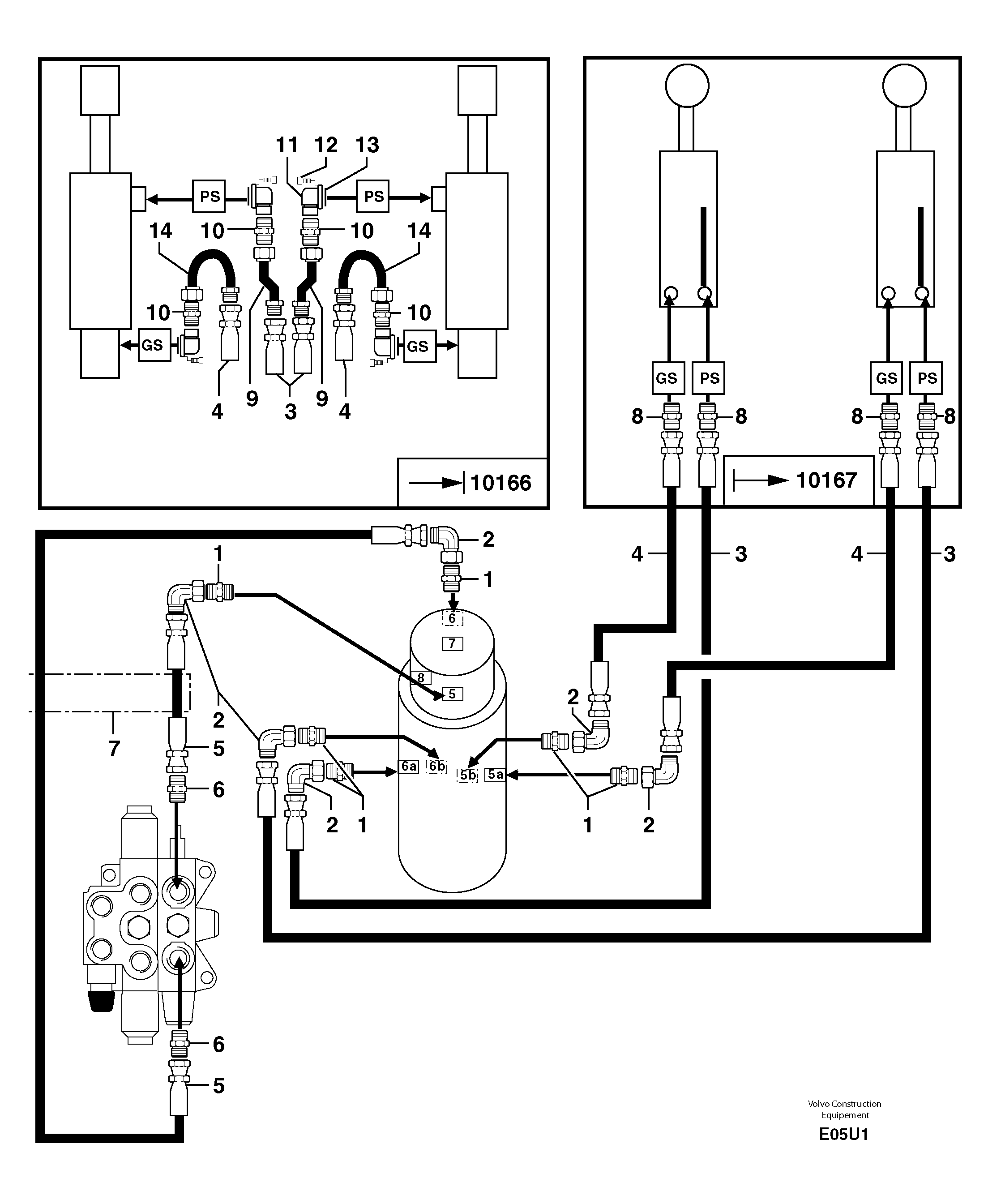
1

VOE 11806376

Переходник масляного фильтра

1шт.

10

VOE 11806402

Переходник масляного фильтра

S/N - 233.10166

1шт.

11

PJ 4770071

Фланец

S/N - 233.10166

1шт.

12

PJ 4290019

Болт

S/N - 233.10166

1шт.

13

VOE 945777

Кольцо уплотнительное (О-кольцо)

S/N - 233.10166

1шт.

14

PJ 6010159

Трубка

S/N - 233.10166

1шт.

2

PJ 4700009

Elbow

1шт.

3

PJ 4190450

High pressure hose

3/8''

1шт.

4

PJ 4190449

High pressure hose

3/8''

1шт.

5

PJ 4190459

High pressure hose

3/8''

1шт.

6

PJ 4750410

Переходник масляного фильтра

1шт.

7

PJ 5040531

Втулка (распорная)

1шт.

8

VOE 11806376

Переходник масляного фильтра

S/N 233.10167 -

1шт.

9

PJ 6010160

Трубка

S/N - 233.10166

1шт.

Выбрано товаров: 14