Запчасти Volvo EC70 84666 Attachments supply and return circuit EC70VV TYPE 233

Схема запчастей Volvo EC70 - 84666 Attachments supply and return circuit EC70VV TYPE 233
FIT
1:1
100%

Артикул

Название

Примечание

Количество

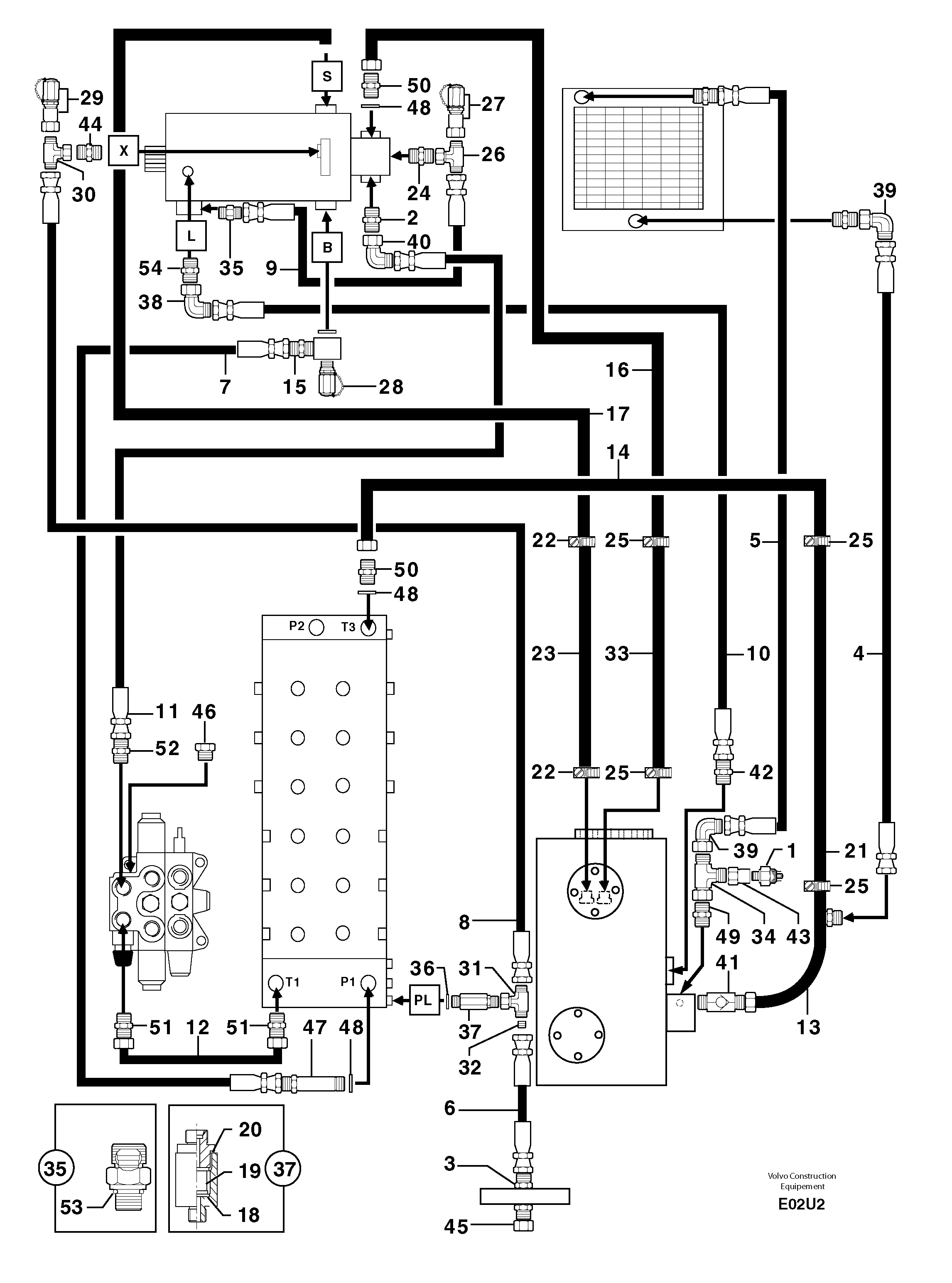
1

VOE 11806266

Pressostat

1шт.

10

PJ 4196041

High pressure hose

5/8"

1шт.

11

PJ 4196037

High pressure hose

5/8"

1шт.

12

PJ 5910710

Трубка

1шт.

13

PJ 6010157

Трубка

1шт.

14

PJ 6010158

Трубка

1шт.

15

PJ 4750608

Переходник масляного фильтра

1шт.

16

PJ 6010156

Трубка

1шт.

17

PJ 6010154

Трубка

1шт.

18

PJ 4490017

Пружина

INCL IN 37

1шт.

19

PJ 6050059

Filter cartridge

INCL IN 37

1шт.

2

PJ 4750140

Переходник масляного фильтра

1шт.

20

PJ 5600058

Сальник

INCL IN 37

1шт.

21

PJ 4199095

Шланг

1"

1шт.

22

PJ 4690135

Зажим

1шт.

23

PJ 4191201

High pressure hose

2"3/8

1шт.

24

PJ 4750055

Переходник масляного фильтра

1шт.

25

VOE 11802432

Фланец

1шт.

26

PJ 4720007

Tee

1шт.

27

VOE 936448

Testing nipple

1шт.

28

VOE 11802730

Соединитель

1шт.

29

VOE 936449

Testing nipple

1шт.

3

VOE 11806350

Переходник масляного фильтра

1шт.

30

VOE 11806315

Nipple

1шт.

31

PJ 4770663

Tee

1шт.

32

PJ 4770662

Jet

ID = 0,6mm/0.0236in

1шт.

33

PJ 4199059

Шланг

1"

1шт.

34

PJ 4720025

Tee

1шт.

35

PJ 6050060

Фильтр топливный

1шт.

36

VOE 14013067

Sealing washer

1шт.

36

VOE 14013067

Sealing washer

1шт.

37

PJ 6050058

Фильтр топливный

1шт.

38

PJ 4700016

Elbow

1шт.

39

PJ 4700014

Elbow

1шт.

4

PJ 4190754

High pressure hose

3/4''

1шт.

40

PJ 4700035

Elbow

1шт.

41

PJ 5330086

Non-return valve

1шт.

42

PJ 4750143

Переходник масляного фильтра

1шт.

43

PJ 4750447

Адаптер

1шт.

44

PJ 4750102

Переходник масляного фильтра

1шт.

45

PJ 4740035

Пробка (заглушка)

1шт.

46

VOE 11802284

Пробка (заглушка)

1шт.

47

PJ 4750577

Extension Bar

1шт.

48

VOE 944252

Прокладка

1шт.

49

VOE 11806378

Переходник масляного фильтра

1шт.

5

PJ 4197000

High pressure hose

3/4"

1шт.

50

PJ 4750134

Переходник масляного фильтра

1шт.

51

PJ 4750426

Переходник масляного фильтра

1шт.

52

PJ 4750413

Переходник масляного фильтра

1шт.

53

PJ 4040050

Кольцо уплотнительное (О-кольцо)

INCL IN 35

1шт.

54

PJ 4750116

Переходник масляного фильтра

1шт.

6

PJ 4194085

High pressure hose

3/8"

1шт.

7

PJ 4190863

High pressure hose

1"

1шт.

8

PJ 4190317

High pressure hose

5/16''

1шт.

9

PJ 4192254

Шланг

1/4''

1шт.

Выбрано товаров: 0