Запчасти Volvo ECR58 4717 Servo system, changing lever function

Схема запчастей Volvo ECR58 - 4717 Servo system, changing lever function
FIT
1:1
100%

Артикул

Название

Примечание

Количество

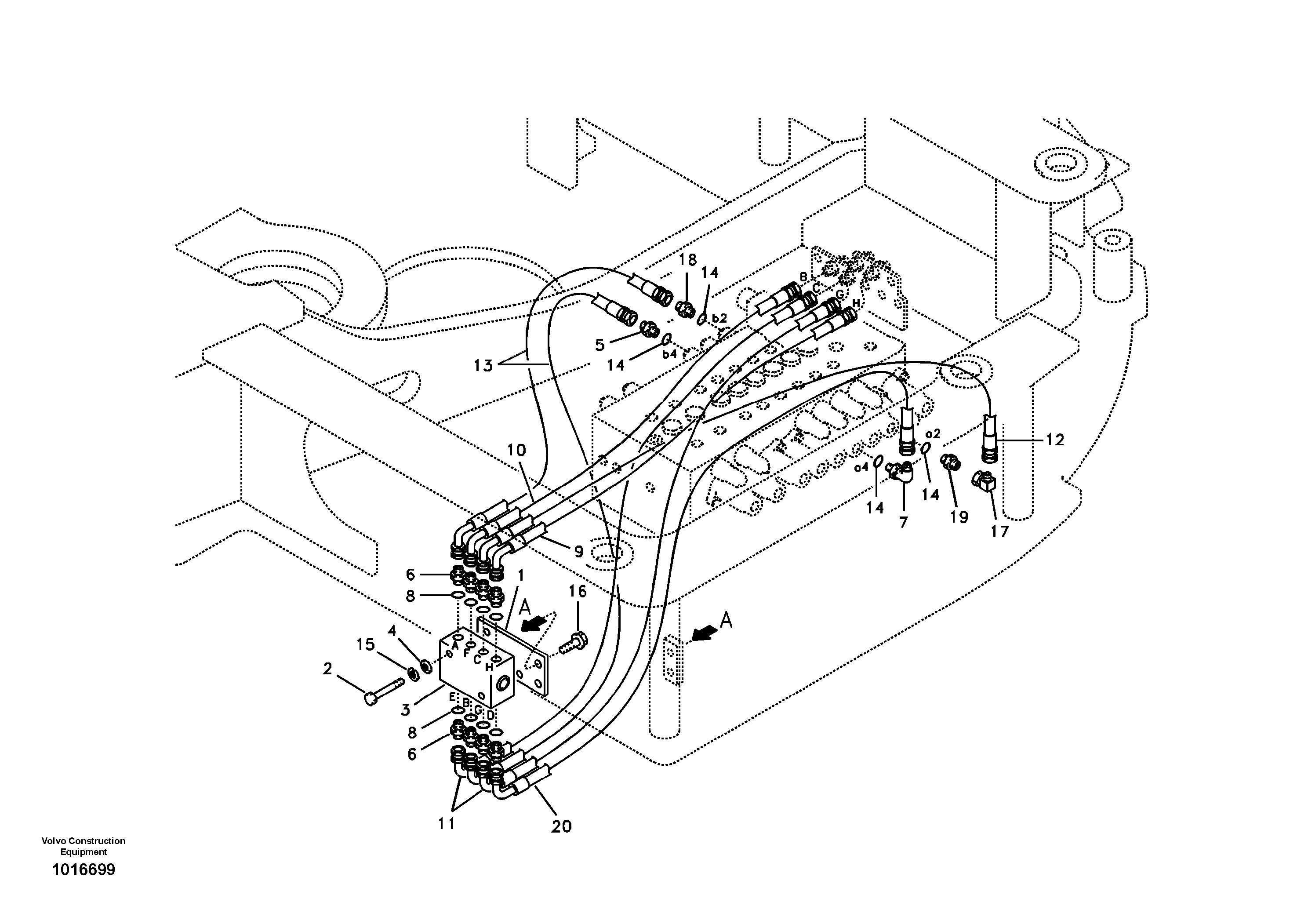
SA 9453-02214

Hose assembly

SER NO 10412-

1шт.

VOE 14530852

Соединитель

SER NO 10065-10342

1шт.

VOE 14535588

Соединитель

SER NO 10343-

1шт.

VOE 14530852

Соединитель

SER NO 10065-10342

1шт.

VOE 14535588

Соединитель

SER NO 10343-

1шт.

1

VOE 14526618

Кронштейн

1шт.

1

VOE 14526618

Кронштейн

1шт.

10

SA 9453-02213

Hose assembly

1шт.

10

SA 9453-02213

Hose assembly

1шт.

11

SA 9453-02214

Hose assembly

1шт.

12

SA 9453-02215

Hose assembly

1шт.

13

SA 9453-02219

Hose assembly

1шт.

14

SA 9511-12011

Кольцо уплотнительное (О-кольцо)

1шт.

15

VOE 955919

Шайба пружинная

1шт.

15

VOE 955919

Шайба пружинная

1шт.

16

VOE 946441

Flange screw

1шт.

16

VOE 946441

Flange screw

1шт.

17

SA 9411-95190

Elbow

SER NO 10065-

1шт.

18

SA 9412-11020

Соединитель

SER NO 10001-10064

1шт.

19

SA 9413-11010

Elbow

SER NO 10001-10064

1шт.

2

VOE 969591

Винт шестигранник (торцевой ключ)

1шт.

2

VOE 969591

Винт шестигранник (торцевой ключ)

1шт.

20

SA 9453-02215

Hose assembly

SER NO 10001-10411

1шт.

3

PJ 5360342

Stripper unit

1шт.

4

SA 9211-06000

Шайба

1шт.

5

SA 9412-11020

Соединитель

1шт.

6

SA 9412-12020

Соединитель

1шт.

7

SA 9413-11010

Elbow

1шт.

8

SA 9426-10020

Прокладка

1шт.

9

SA 9453-02212

Hose assembly

1шт.

Выбрано товаров: 0