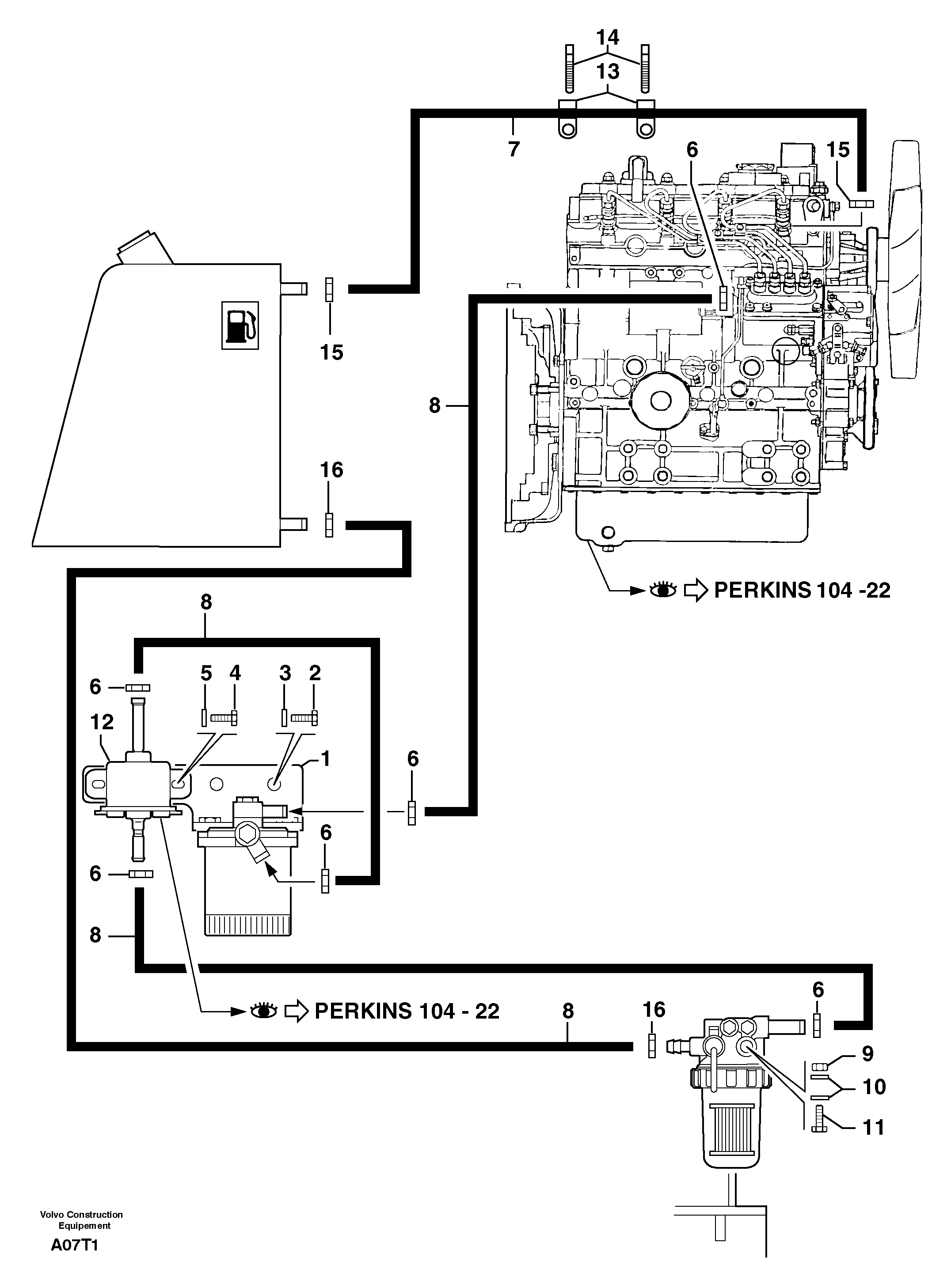
Запчасти Volvo EW50 104026 Fuel circuit EW50VV TYPE 256

Схема запчастей Volvo EW50 - 104026 Fuel circuit EW50VV TYPE 256
FIT
1:1
100%

Артикул

Название

Примечание

Количество

1

PJ 3560437

Опора

1шт.

10

VOE 13955894

Шайба

MU8

1шт.

10

VOE 13955894

Шайба

MU8

1шт.

11

PJ 4380040

Болт

HM8X70

1шт.

12

PJ 5350058

Fuel pump

1шт.

13

PJ 4690411

Фланец

1шт.

14

PJ 4690412

Зажим

1шт.

15

PJ 4690086

Зажим

1шт.

16

VOE 11806174

Зажим

1шт.

2

PJ 4380042

Болт

HM8X16

1шт.

3

VOE 11804257

Шайба

M8

1шт.

4

PJ 4380024

Болт

HM6X10

1шт.

5

VOE 11806142

Шайба

M6

1шт.

6

VOE 11806694

Зажим

1шт.

7

PJ 4199114

Fuel pipe

1шт.

8

PJ 2360045

Fuel pipe

1шт.

9

VOE 983303

Гайка

HM8

1шт.

9

VOE 983303

Hexagon nut

HM8

1шт.

Выбрано товаров: 18