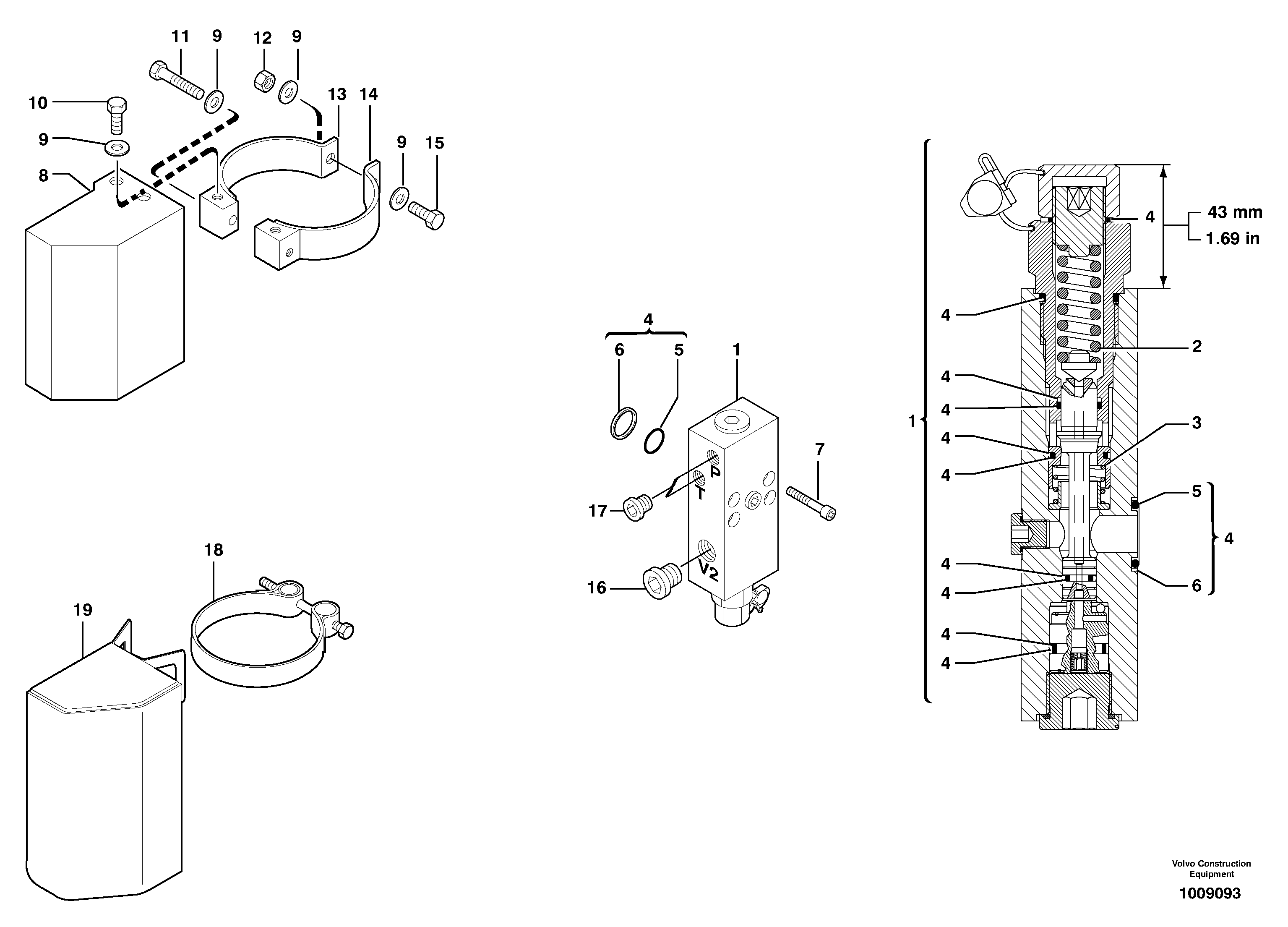
Запчасти Volvo EW70 6523 Safety valve ( boom cylinder ) EW70 TYPE 262

Схема запчастей Volvo EW70 - 6523 Safety valve ( boom cylinder ) EW70 TYPE 262
FIT
1:1
100%

Артикул

Название

Примечание

Количество

1

PJ 5360333

Клапан

1шт.

10

PJ 4380054

Болт

HM10X20

1шт.

11

PJ 4380058

Болт

HM10X60

1шт.

12

VOE 983304

Hexagon nut

HM10

1шт.

12

VOE 983304

Hexagon nut

HM10

1шт.

13

PJ 4690611

Flange Half

1шт.

14

PJ 4690610

Flange Half

1шт.

15

PJ 4380060

Болт

HM10X35

1шт.

16

VOE 11804321

Пробка (заглушка)

1шт.

17

VOE 11802284

Пробка (заглушка)

1шт.

18

PJ 4690789

Зажим

1шт.

19

VOE 11801222

Protection

1шт.

2

PJ 7415934

Пружина

1шт.

3

PJ 7417887

Пружина

1шт.

4

VOE 11715660

Sealing kit

1шт.

5

PJ 7416941

Кольцо уплотнительное (О-кольцо)

1шт.

6

PJ 7416939

Back-up ring

1шт.

7

PJ 4290015

Болт

CHc M8X45

1шт.

8

PJ 5040580

Apron

1шт.

9

VOE 960148

Шайба

MU10

1шт.

9

VOE 960148

Шайба

MU10

1шт.

Выбрано товаров: 21