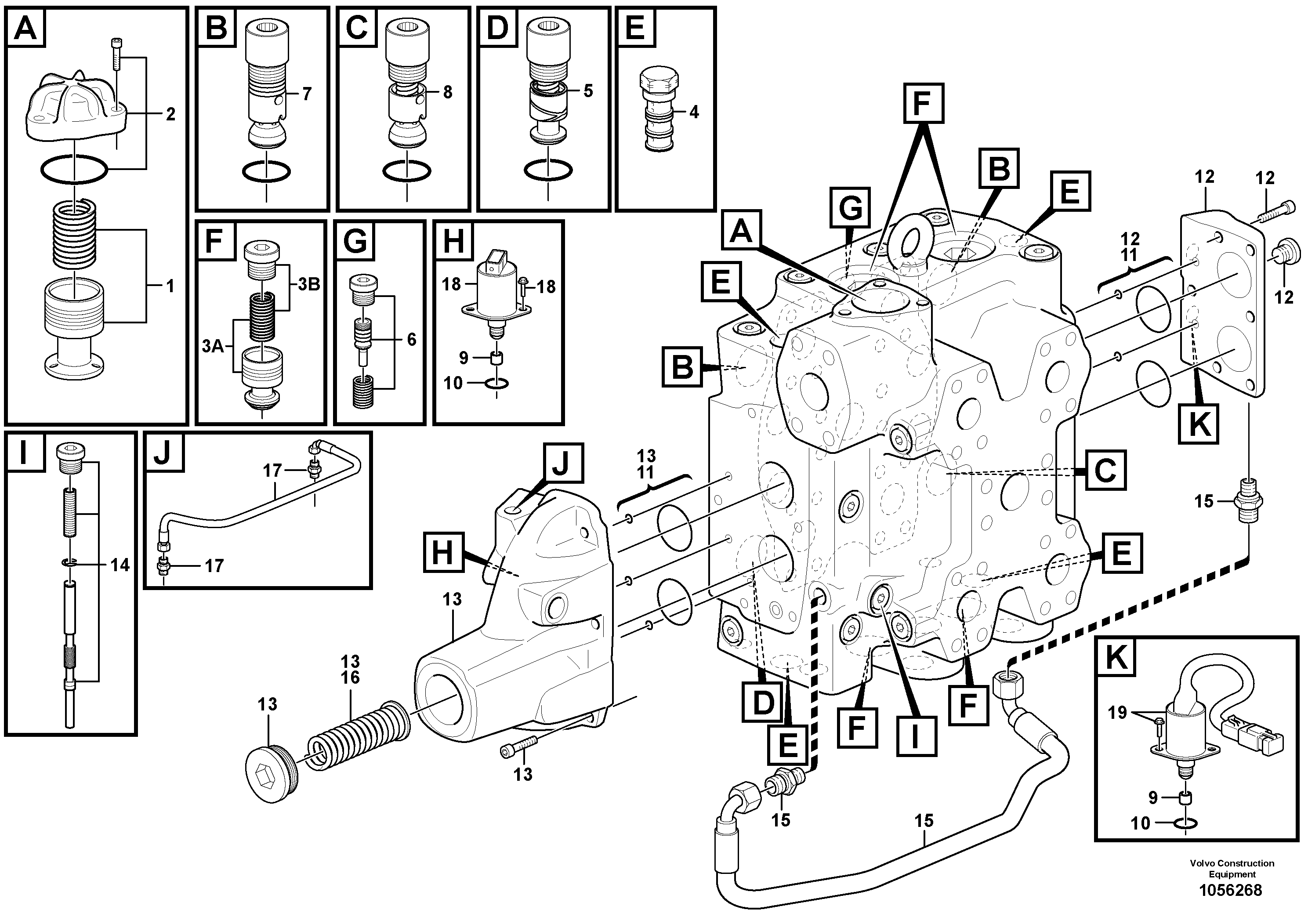
Запчасти Volvo L180F 97900 Клапан регулирующий (распределительный) L180F HL HIGH-LIFT

Схема запчастей Volvo L180F - 97900 Клапан регулирующий (распределительный) L180F HL HIGH-LIFT
FIT
1:1
100%

Артикул

Название

Примечание

Количество

VOE 15185210

Кольцо уплотнительное (О-кольцо)

1шт.

VOE 960226

Кольцо уплотнительное (О-кольцо)

1шт.

VOE 960226

Кольцо уплотнительное (О-кольцо)

1шт.

VOE 959229

Allen Hd Screw

1шт.

VOE 15015928

Клапан регулирующий (распределительный)

1шт.

1

VOE 11705091

Press rdc valve

1шт.

10

VOE 17201273

Sealing Kit

1шт.

11

VOE 15165300

Sealing kit

1шт.

12

VOE 15165604

Kit

1шт.

13

VOE 15165605

Kit

1шт.

14

VOE 15165401

Valve slide

1шт.

15

VOE 15165341

Шланг

1шт.

16

VOE 15165342

Пружина

1шт.

17

VOE 15165602

Hose kit

1шт.

18

VOE 15165436

Встроенный клапан в сборе

1шт.

19

VOE 15169637

Solenoid valve kit

1шт.

2

VOE 11705092

Крышка

1шт.

3A

VOE 15173425

Non-return valve

1шт.

3B

VOE 15169859

Комплект пружин

1шт.

4

VOE 15157412

Sequence valve

1шт.

5

VOE 11705095

Пробка (заглушка)

1шт.

6

VOE 15165205

Draining valve

1шт.

7

VOE 15015377

Клапан

1шт.

8

VOE 15015400

Клапан

1шт.

9

VOE 15165610

Restrictor

1шт.

Выбрано товаров: 25