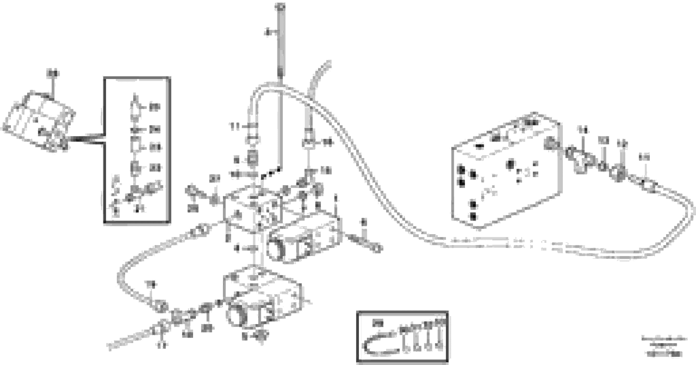
Запчасти Volvo L50E 6929 Boom suspension system, valves and nipples L50E BRAZIL, S/N 71001 -

Схема запчастей Volvo L50E - 6929 Boom suspension system, valves and nipples L50E BRAZIL, S/N 71001 -
FIT
1:1
100%

Артикул

Название

Примечание

Количество

VOE 11993637

Sealing kit

1шт.

VOE 11993637

Sealing kit

1шт.

VOE 11993536

Кольцо уплотнительное (О-кольцо)

1шт.

VOE 11993536

Кольцо уплотнительное (О-кольцо)

1шт.

VOE 11993536

Кольцо уплотнительное (О-кольцо)

1шт.

VOE 11993536

Кольцо уплотнительное (О-кольцо)

1шт.

1

VOE 11090349

Встроенный клапан в сборе

MA909

1шт.

1

VOE 11090349

Встроенный клапан в сборе

MA909

1шт.

10

VOE 11993536

Кольцо уплотнительное (О-кольцо)

1шт.

10

VOE 11993536

Кольцо уплотнительное (О-кольцо)

1шт.

11

VOE 13933579

Hose assembly

1шт.

11

VOE 13933579

Hose assembly

1шт.

12

VOE 956984

Fitting nut

1шт.

13

VOE 956970

Ferrule

1шт.

14

VOE 945837

Nipple

1шт.

14

VOE 945837

Nipple

1шт.

15

VOE 4881083

Nipple

1шт.

15

VOE 4881083

Nipple

1шт.

18

VOE 4821861

Nipple

1шт.

18

VOE 4821861

Nipple

1шт.

19

VOE 13933472

Hose assembly

1шт.

19

VOE 13933472

Hose assembly

1шт.

2

VOE 11090363

Connection block

1шт.

2

VOE 11090363

Connection block

1шт.

20

VOE 4881645

Nipple

1шт.

20

VOE 4881645

Nipple

1шт.

21

VOE 13944262

Joint nipple

1шт.

21

VOE 13944262

Joint nipple

1шт.

22

VOE 13963823

Nipple

1шт.

23

VOE 11090995

Nipple

1шт.

24

VOE 14013067

Sealing washer

1шт.

24

VOE 14013067

Sealing washer

1шт.

25

VOE 4803589

Pressure monitor

SE907

1шт.

25

VOE 4803589

Pressure monitor

SE907

1шт.

26

VOE 13946173

Screw

M8x20

1шт.

26

VOE 13946173

Болт

M8x20

1шт.

27

VOE 13960141

Шайба

1шт.

27

VOE 13960141

Шайба

1шт.

29

VOE 4881440

Cable tie

1шт.

29

VOE 4881440

Cable tie

1шт.

3

VOE 955309

Винт шестигранник

M8 x 120 MM

1шт.

3

VOE 955309

Винт шестигранник

M8 x 120 MM

1шт.

3

VOE 13965181

Болт

ALT. M8 x 70 MM

1шт.

3

VOE 13965181

Screw

ALT. M8 x 70 MM

1шт.

30

VOE 4881452

Marking sleeve

WHITE

1шт.

30

VOE 4881452

Marking sleeve

WHITE

1шт.

31

VOE 4881455

Marking sleeve

RED

1шт.

31

VOE 4881455

Marking sleeve

RED

1шт.

32

VOE 4881456

Marking sleeve

OR

1шт.

32

VOE 4881456

Marking sleeve

OR

1шт.

33

VOE 4881459

Marking sleeve

BLUE

1шт.

33

VOE 4881459

Marking sleeve

BLUE

1шт.

4

VOE 13960168

Кольцо уплотнительное (О-кольцо)

1шт.

4

VOE 13960168

Кольцо уплотнительное (О-кольцо)

1шт.

5

VOE 948645

Flange lock nut

1шт.

5

VOE 948645

Flange lock nut

1шт.

6

VOE 959193

Allen Hd Screw

M5 x 30 MM

1шт.

6

VOE 959193

Винт шестигранник (торцевой ключ)

M5 x 30 MM

1шт.

7

VOE 13945653

Plane gasket

1шт.

7

VOE 13945653

Plane gasket

1шт.

8

VOE 960630

Пробка (заглушка)

1шт.

8

VOE 960630

Пробка (заглушка)

1шт.

9

VOE 4881645

Nipple

1шт.

9

VOE 4881645

Nipple

1шт.

Выбрано товаров: 64