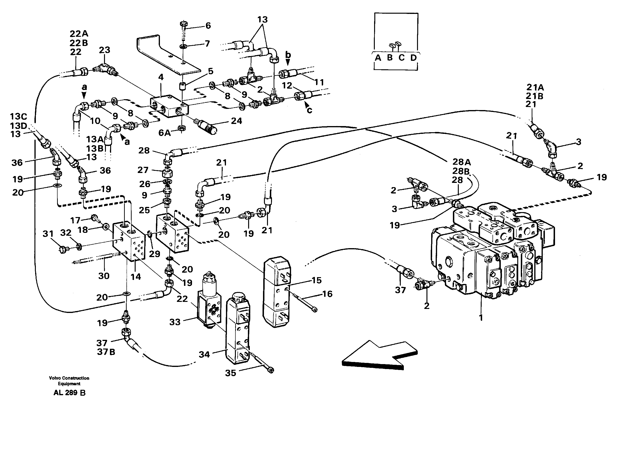
Запчасти Volvo L70C 63354 Hydraulic system, 4:rd function L70B/L70C VOLVO BM VOLVO BM L70B/L70C SER NO - 13115

Схема запчастей Volvo L70C - 63354 Hydraulic system, 4:rd function L70B/L70C VOLVO BM VOLVO BM L70B/L70C SER NO - 13115
FIT
1:1
100%

Артикул

Название

Примечание

Количество

VOE 11994411

Sealing kit

1шт.

VOE 11994411

Sealing kit

1шт.

VOE 11704729

Sealing kit

1шт.

VOE 11704729

Sealing kit

1шт.

13

VOE 13933387

Hose assembly

1шт.

13

VOE 13933387

Hose assembly

1шт.

13A

VOE 4881458

Marking sleeve

BRUN/BROWN

1шт.

13A

VOE 4881458

Marking sleeve

BRUN/BROWN

1шт.

13B

VOE 4881452

Marking sleeve

VIT/WHITE

1шт.

13B

VOE 4881452

Marking sleeve

VIT/WHITE

1шт.

13C

VOE 4881458

Marking sleeve

BRUN/BROWN

1шт.

13C

VOE 4881458

Marking sleeve

BRUN/BROWN

1шт.

13D

VOE 4881453

Marking sleeve

VIOLETT/VIOLET

1шт.

13D

VOE 4881453

Marking sleeve

VIOLETT/VIOLET

1шт.

14

VOE 11090363

Connection block

1шт.

14

VOE 11090363

Connection block

1шт.

15

VOE 11090350

Встроенный клапан в сборе

MA 48, MA 85

1шт.

16

VOE 959193

Allen Hd Screw

1шт.

16

VOE 959193

Винт шестигранник (торцевой ключ)

1шт.

17

VOE 13955295

Болт

1шт.

17

VOE 13955295

Болт

1шт.

18

VOE 13955894

Шайба

1шт.

18

VOE 13955894

Шайба

1шт.

19

VOE 4881645

Nipple

1шт.

19

VOE 4881645

Nipple

1шт.

2

VOE 4821861

Nipple

1шт.

2

VOE 4821861

Nipple

1шт.

20

VOE 11993536

Кольцо уплотнительное (О-кольцо)

1шт.

20

VOE 11993536

Кольцо уплотнительное (О-кольцо)

1шт.

21

VOE 13933492

Hose assembly

1шт.

21

VOE 13933492

Hose assembly

1шт.

21A

VOE 4881458

Marking sleeve

BRUN/BROWN

1шт.

21A

VOE 4881458

Marking sleeve

BRUN/BROWN

1шт.

21B

VOE 11014127

Marking sleeve

GR?/GREY

1шт.

21B

VOE 11014127

Marking sleeve

GR?/GREY

1шт.

22

VOE 13933389

Hose assembly

1шт.

22A

VOE 4881458

Marking sleeve

BRUN/BROWN

1шт.

22A

VOE 4881458

Marking sleeve

BRUN/BROWN

1шт.

22B

VOE 4881451

Marking sleeve

GUL/YELLOW

1шт.

22B

VOE 4881451

Marking sleeve

GUL/YELLOW

1шт.

23

VOE 4881083

Nipple

1шт.

23

VOE 4881083

Nipple

1шт.

24

VOE 936444

Testing nipple

1шт.

24

VOE 936444

Testing nipple

1шт.

25

VOE 11090474

Nipple

1шт.

25

VOE 11090474

Nipple

1шт.

26

VOE 13945653

Plane gasket

1шт.

26

VOE 13945653

Plane gasket

1шт.

27

VOE 11090446

Nipple

1шт.

27

VOE 11090446

Nipple

1шт.

28

VOE 13933388

Hose assembly

1шт.

28A

VOE 4881458

Marking sleeve

BRUN/BROWN

1шт.

28A

VOE 4881458

Marking sleeve

BRUN/BROWN

1шт.

28B

VOE 4881453

Marking sleeve

VIOLETT/VIOLET

1шт.

28B

VOE 4881453

Marking sleeve

VIOLETT/VIOLET

1шт.

29

VOE 13960168

Кольцо уплотнительное (О-кольцо)

1шт.

29

VOE 13960168

Кольцо уплотнительное (О-кольцо)

1шт.

3

VOE 4864926

Clutch

1шт.

30

VOE 13974888

Control rod

1шт.

30

VOE 13974888

Control rod

1шт.

31

VOE 960630

Пробка (заглушка)

1шт.

31

VOE 960630

Пробка (заглушка)

1шт.

32

VOE 13945653

Plane gasket

1шт.

32

VOE 13945653

Plane gasket

1шт.

33

VOE 11706167

Pressure reducing valve

1шт.

33

VOE 11706167

Pressure reducing valve

1шт.

34

VOE 11004986

Встроенный клапан в сборе

MA 36A, MA 36B

1шт.

34

VOE 11004986

Встроенный клапан в сборе

MA 36A, MA 36B

1шт.

35

VOE 13977978

Allen Hd Screw

1шт.

36

VOE 4940202

Clutch

1шт.

37

VOE 13933386

Hose assembly

1шт.

37A

VOE 4881458

Marking sleeve

BRUN/BROWN

1шт.

37A

VOE 4881458

Marking sleeve

BRUN/BROWN

1шт.

37B

VOE 4881452

Marking sleeve

VIT/WHITE

1шт.

37B

VOE 4881452

Marking sleeve

VIT/WHITE

1шт.

4

VOE 11091385

Connecting block

1шт.

5

VOE 4973473

Spacer sleeve

1шт.

5

VOE 4973473

Spacer sleeve

1шт.

6

VOE 955279

Винт шестигранник

1шт.

6

VOE 955279

Винт шестигранник

1шт.

6A

VOE 13955781

Гайка

1шт.

6A

VOE 13955781

Гайка

1шт.

7

VOE 955892

Шайба

1шт.

7

VOE 955892

Шайба

1шт.

8

VOE 13945653

Plane gasket

1шт.

8

VOE 13945653

Plane gasket

1шт.

9

VOE 11090541

Non-return valve

1шт.

9

VOE 11090541

Клапан обратный

1шт.

Выбрано товаров: 88