63243 Ковш планировочный, с жестким креплением, DC-21-25s, для Komatsu PC220-8MO, (S=2500мм), 800210403
Наличие 63243 на складах, цены и сроки отгрузки
Артикул
Название
Производитель
Код
Город отгрузки
Срок отгрузки
Наличие
Стоимость
63243
Подметающее устройство (щетка) с гидр.управл., пластм. щеткой, 63243
Komatsu
257
Москва
2-3дня
по запросу
156558 ₽
Показать больше
Информация, указанная на сайте, не является публичной офертой, носит справочно-информационный характер, может быть изменена в любое время без предварительного уведомления. Для получения актуальной информации о наличии, стоимости, сроков поставки товаров обращайтесь по адресу zakaz@partsell.ru
Заказать расчет, стоимость и сроки поставки 63243
Применимость запчасти
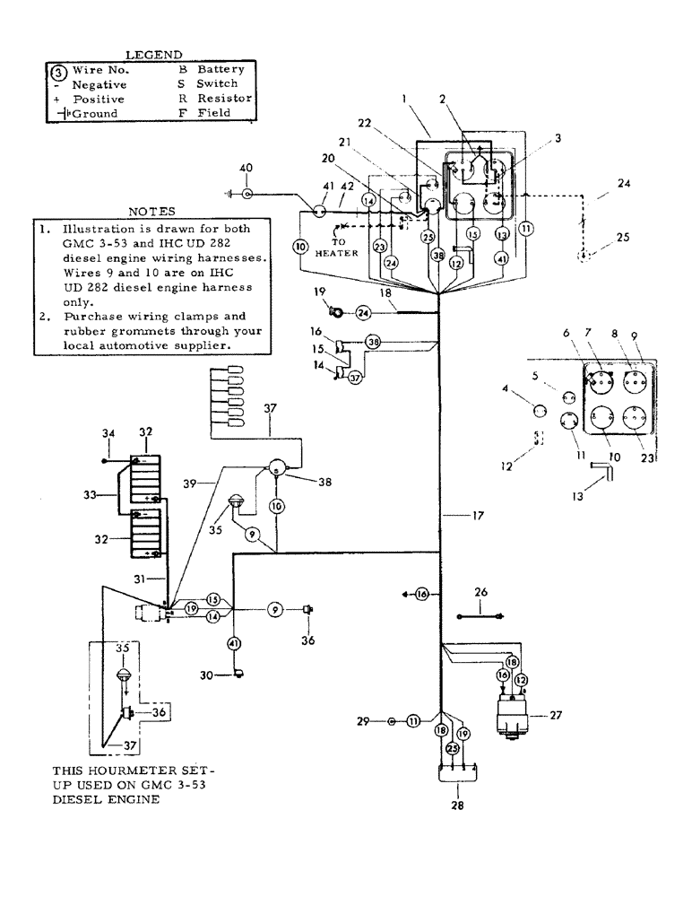
- (I10) - ENGINE AND TURNTABLE WIRING HARNESS FOR:, GMC 3-53 AND IHC UD 282 DIESEL ENGINES.
- (016) - ELECTRICAL DIAGRAMS, UC 263, IHC GAS
- (I10) - ENGINE AND TURNTABLE WIRING HARNESS FOR:, GMC 3-53 AND IHC UD 282 DIESEL ENGINES.
- (I10) - ENGINE AND TURNTABLE WIRING HARNESS FOR:, GMC 3-53 AND IHC UD 282 DIESEL ENGINES.
Категории товара
Похожие запчасти
- 800210403 Ковш планировочный, с жестким креплением, DC-21-25s, для Koma
- 2010900304 Трос (L=2500мм) остановки двигателя, 2010900304
- ur190k221 UR190K221 Звездочка
- uf196k1e UF196K1E Каток однобортный в сборе
- 207-30-00150 Каток опорный, 207-30-00510
- 195-27-12641 Гайка сегментная 01803-02430 M24
- 01643-32260 Шайба (U4218
- 01803-02430 Гайка М24*1,5 195-27-12641 195-27-12640 01803-12430 180-32-11222
- 81e5-2003 Каток поддерживающий
- 205-70-19570 Коронка ковша
- 707-99-67870 707-99-67870 Ремкомплект
- 6735-61-6471 Термостат 82 градуса 6732-61-1620 6736-61-1610
- 707-99-68510 Р/к г/ц рукояти РС400 185х120
- 207-70-73250 Втулка 207-70-32150
- 6743-62-3710 РЕМЕНЬ ПРИВОДНОЙ, 6743-62-3710
- 4246107 Коронка ковша V61
- 4443885 Втулка боковая ZX330, ZX330-3
- 20y-03-31111 Радиатор OEM
- 6150-21-8050 Упорный подшипник стд к-кт
- 6128-11-3100 Форсунка в сборе