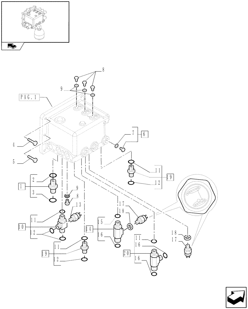
Запчасти Case IH PUMA 115 (1.32.2[03]) - SEMI POWER SHIFT - CENTRAL REDUCTION GEAR CONTROLS (03) - TRANSMISSION

Схема запчастей Case IH PUMA 115 - (1.32.2[03]) - SEMI POWER SHIFT - CENTRAL REDUCTION GEAR CONTROLS (03) - TRANSMISSION
8
12
17
s
19
12
4
11
9
9
20
5
11
11
7
18
16
16
pag.1
11
10
2
18
15
6
16
home
3
1
8
14
13
17
12
19
FIT
1:1
100%

Артикул

Название

Примечание

Количество

1

5185041

HYD CONNECTOR,1"3/16-12 ORFS x M22 x 1.5 ORB

1-3/16"-12, M22 x 1.5

1шт.

2

14438085

O-RING,19.3mm ID x 2.4mm

1шт.

3

5185513

O-RING,1.78mm Thk x 18.77mm ID, 85 Duro

1шт.

4

16204524

BOLT,Hex, M10 x 1.25 x 35mm, Cl 8.8

6шт.

5

11307031

BOLT,Hex, M10 x 1.25 x 40mm, Cl 10.9

2шт.

6

10118740

PLUG,M14 x 1.5 x 15, Brass

1шт.

7

14437785

O-RING,11.3mm ID x 2.4mm

1шт.

8

11903011

PLUG,M10 x 1 x 11, Cl5.8

4шт.

9

87316678

SEALING WASHER,10mm ID x 16mm OD x 2.3mm Thk

D=10

4шт.

10

87314182

HYD CONNECTOR,11/16-16 ORFS x 11/16-16 ORFS x M16 x 1.5 ORB

M16x1.5 11/16-16

1шт.

11

14438085

O-RING,19.3mm ID x 2.4mm

4шт.

12

5185510

O-RING,1.78mm Thk x 9.25mm ID, 85 Duro

4шт.

13

82008236

SWITCH ASSY

Transm. Oil Pressure, 51MM

1шт.

14

87575165

HYD CONNECTOR,1"-14 x M8 x 1.5

1шт.

15

14437985

O-RING,15.3mm ID x 2.4mm

1шт.

16

5185512

O-RING,0.07" Thk x 0.614" ID, -16, Cl 6, 90 Duro

3шт.

17

87395493

PRESSURE SWITCH

Trans. Oil

2шт.

18

5183780

SEALING WASHER,9.73mm ID x 18mm OD x 1.5mm Thk

2шт.

19

5192374

HYD CONNECTOR,11/16-16 ORFS x M16 x 1.5 ORB

M16x1.5, 11/16-16

2шт.

20

5187064

TEE

1шт.

Выбрано товаров: 20